授权公布号:CN215522870U
一种用于LNG气化站抑制冷雾和节能的系统
有效
申请
2021-06-24
申请公布
1970-01-01
授权
2022-01-14
预估到期
2031-06-24
| 申请号 | CN202121418149.3 |
| 申请日 | 2021-06-24 |
| 授权公布号 | CN215522870U |
| 授权公告日 | 2022-01-14 |
| 分类号 | F17C7/04;F17C13/02;F17C13/10 |
| 分类 | 气体或液体的贮存或分配; |
| 申请人名称 | 港华投资有限公司 |
| 申请人地址 | 广东省深圳市罗湖区东门街道城东社区深南东路2028号罗湖商务中心3510-48 |
专利法律状态
2022-01-14
授权
状态信息
授权
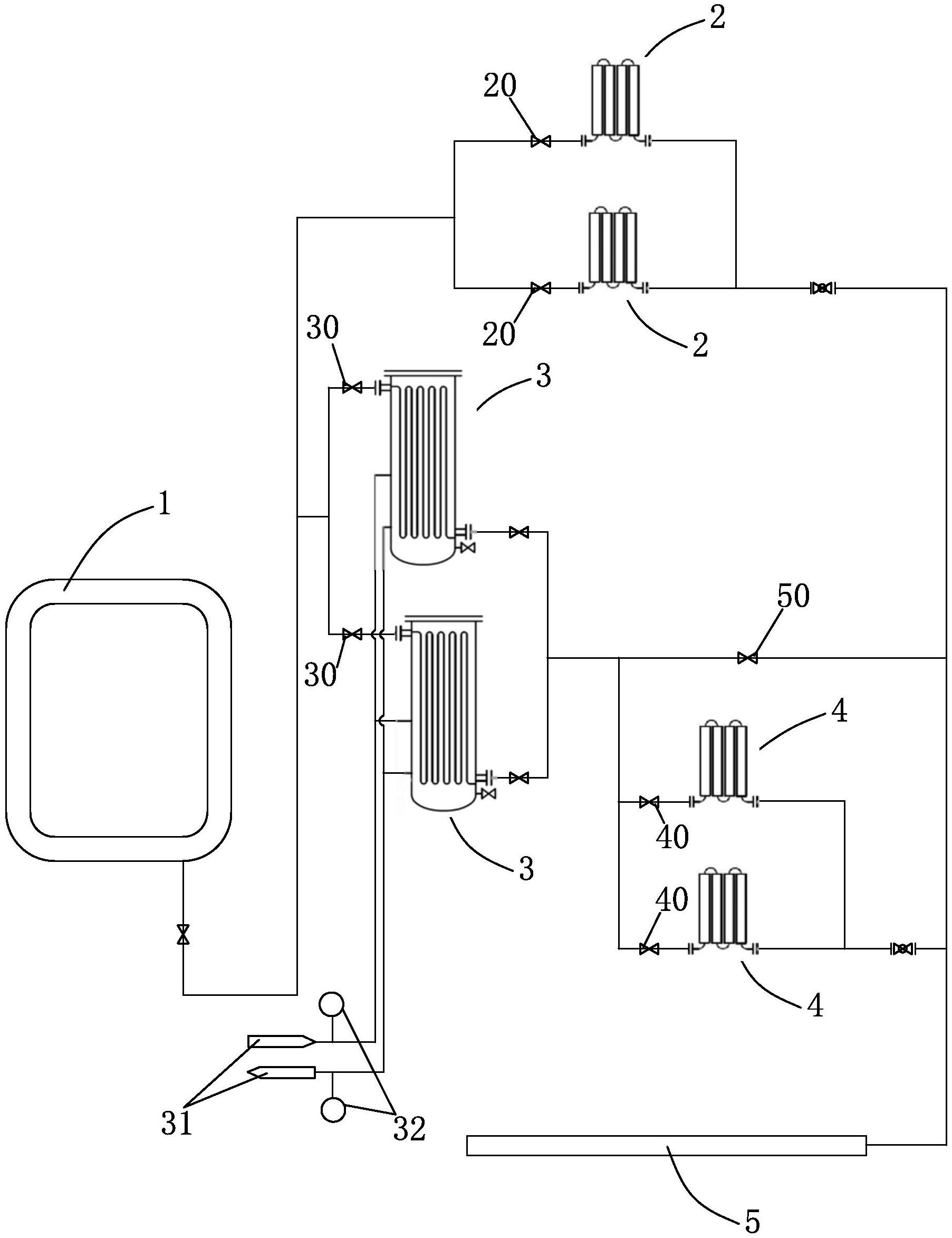
摘要
本申请提供一种用于LNG气化站抑制冷雾和节能的系统,通过配置不同形式的气化装置,组合设置成多个能耗不同的气化模式。在LNG气化供气时,优先选用能耗较低的气化模式,通过检测模块对环境和运行数据进行监测并反馈给控制模块,若控制模块判断会产生冷雾,则切换到能耗更高的气化模式,同时通过天然气外输管道出口的流量和温度监控对水浴式气化器的给水温度进行调控。通过此方式能够避免LNG气化过程产生大量冷雾对周边环境的影响,同时可最大限度地减少气化所需能耗,以达到抑制冷雾生成及节能的目的。


