授权公布号:CN216285512U
智能检测浪涌保护器系统
有效
申请
2021-09-08
申请公布
1970-01-01
授权
2022-04-12
预估到期
2031-09-08
| 申请号 | CN202122160905.3 |
| 申请日 | 2021-09-08 |
| 授权公布号 | CN216285512U |
| 授权公告日 | 2022-04-12 |
| 分类号 | G01R31/00;G01R31/52;G01R31/56;G01R19/25;H02H9/00 |
| 分类 | 测量;测试; |
| 申请人名称 | 北京维拓时代建筑设计股份有限公司 |
| 申请人地址 | 北京市朝阳区道家村一号1号楼 |
专利法律状态
2022-04-12
授权
状态信息
授权
摘要
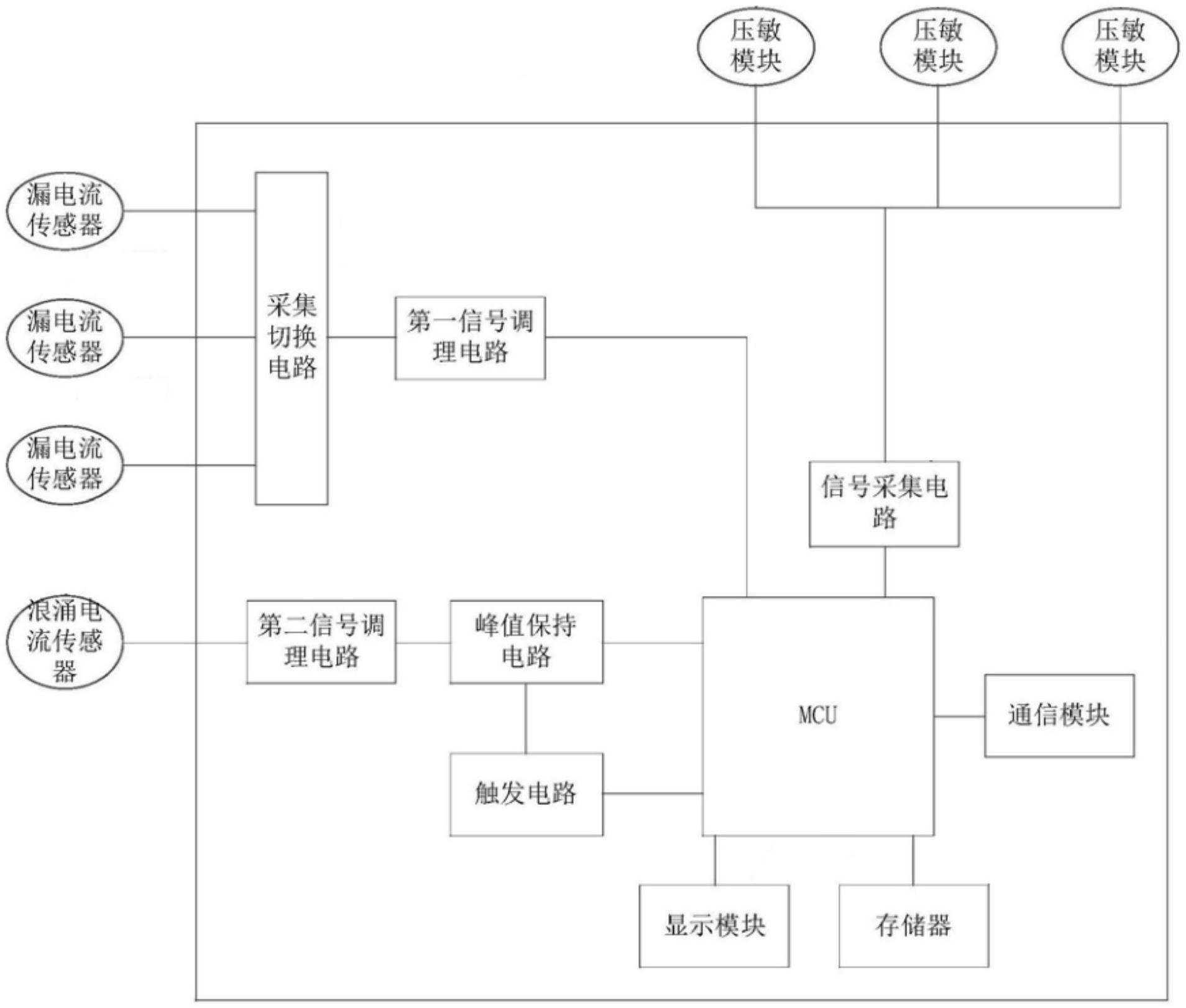
本实用新型提供一种智能检测浪涌保护器系统,包括:底座和检测装置;所述底座和所述检测装置安装于浪涌保护器的外面;检测装置安装于所述底座上面;所述检测装置包括三相漏电流检测通道、浪涌电流检测通道、劣化状态检测通道和MCU。1)本实用新型的检测装置,安装于浪涌保护器的外面,既不会占用浪涌保护器内部空间,也能够简化安装难度,另外,还能够避免检测装置受浪涌保护器的影响,保证检测结果的准确性。2)本实用新型提供一种智能检测浪涌保护器系统,可实现对浪涌保护器的实时全方位检测,及时发现浪涌保护器使用过程中的安全隐患,保证浪涌保护器正常工作。


