授权公布号:CN212560048U
一种环己酮生产过程中环己醇脱氢反应的节能装置
审中
申请
2020-09-25
申请公布
1970-01-01
授权
2021-02-19
预估到期
2030-09-25
| 申请号 | CN202022141811.7 |
| 申请日 | 2020-09-25 |
| 授权公布号 | CN212560048U |
| 授权公告日 | 2021-02-19 |
| 分类号 | C07C45/00; |
| 分类 | 有机化学〔2〕; |
| 申请人名称 | 湖南百利工程科技股份有限公司 |
| 申请人地址 | 湖南省岳阳市岳阳楼区岳阳市岳阳经济技术开发区巴陵东路388号 |
专利法律状态
2024-02-20
避免重复授权放弃专利权
状态信息
避免重复授予专利权;IPC(主分类):C07C45/00;申请日:20200925;授权公告日:20210219;放弃生效日:20240220
2021-02-19
授权
状态信息
授权
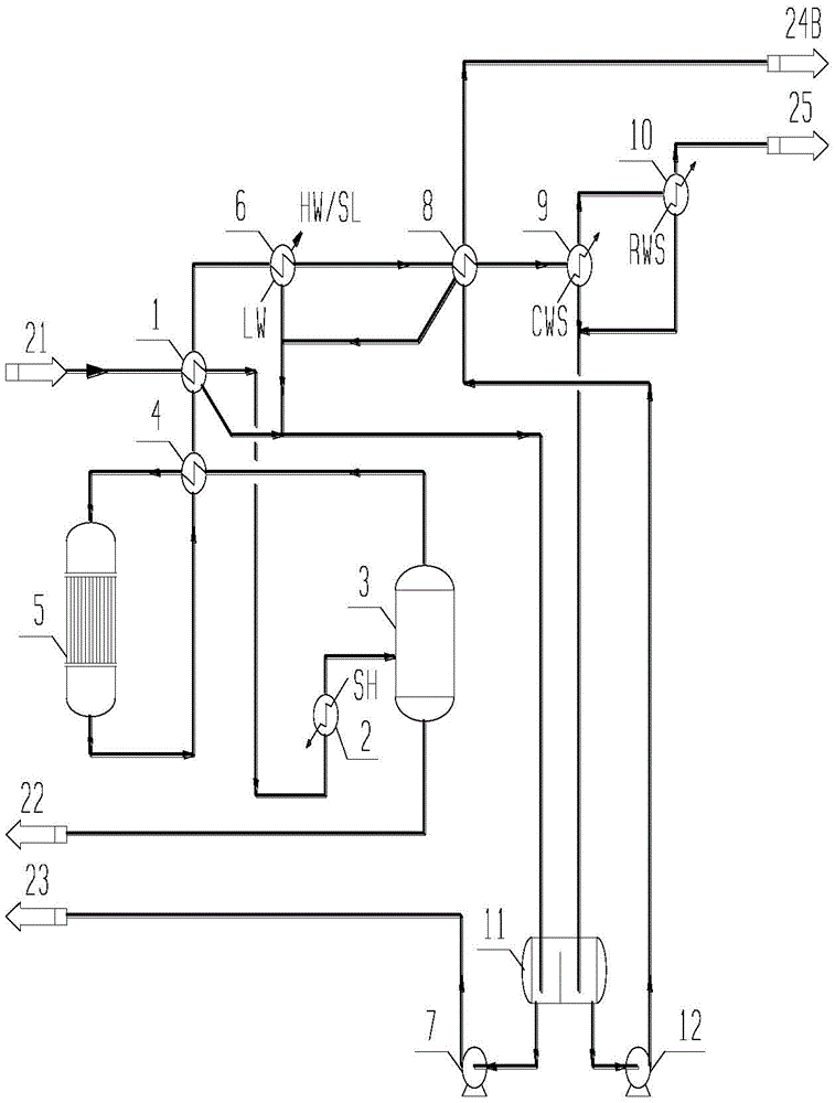
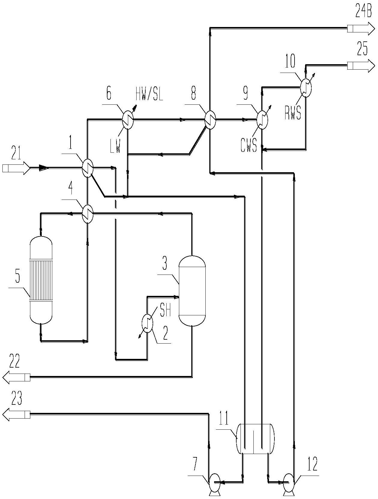
摘要
本实用新型涉及一种环己酮生产过程中环己醇脱氢反应的节能装置主要由环己醇脱氢预热器、环己醇脱氢蒸发器、环己醇蒸发汽液分离罐、环己醇脱氢换热器、环己醇脱氢反应器、热水换热器、热粗醇酮泵、低温粗醇酮换热器、环己醇脱氢冷却器、环己醇脱氢尾气冷却器、粗醇酮罐、冷粗醇酮泵组成。来自环己醇脱氢反应器的高温反应气经节能装置换热后,产生的低温粗醇酮和高温粗醇酮两股冷凝液;环己烷氧化法装置,部分低温粗醇酮直接送去氧化尾气吸收塔,剩余低温粗醇酮与脱氢反应气换热后进干燥塔,高温粗醇酮进轻塔;环己烯法装置,低温粗醇酮与脱氢反应气换热后和高温粗醇酮分别以不同的塔板位置进轻塔,降低了干燥塔或轻塔精馏的能量需求。充分利用脱氢反应气热量,减少环己酮装置能耗。


