授权公布号:CN214004548U
一种油脂低温精炼脱嗅塔
有效
申请
2020-10-14
申请公布
1970-01-01
授权
2021-08-20
预估到期
2030-10-14
| 申请号 | CN202022289497.7 |
| 申请日 | 2020-10-14 |
| 授权公布号 | CN214004548U |
| 授权公告日 | 2021-08-20 |
| 分类号 | C11B3/00 |
| 分类 | 动物或植物油、脂、脂肪物质或蜡;由此制取的脂肪酸;洗涤剂;蜡烛; |
| 申请人名称 | 成都红旗油脂有限公司 |
| 申请人地址 | 四川省成都市青白江区弥牟镇站前路199号(四川省(青白江)现代粮食物流加工产业园内) |
专利法律状态
2021-08-20
授权
状态信息
授权
摘要
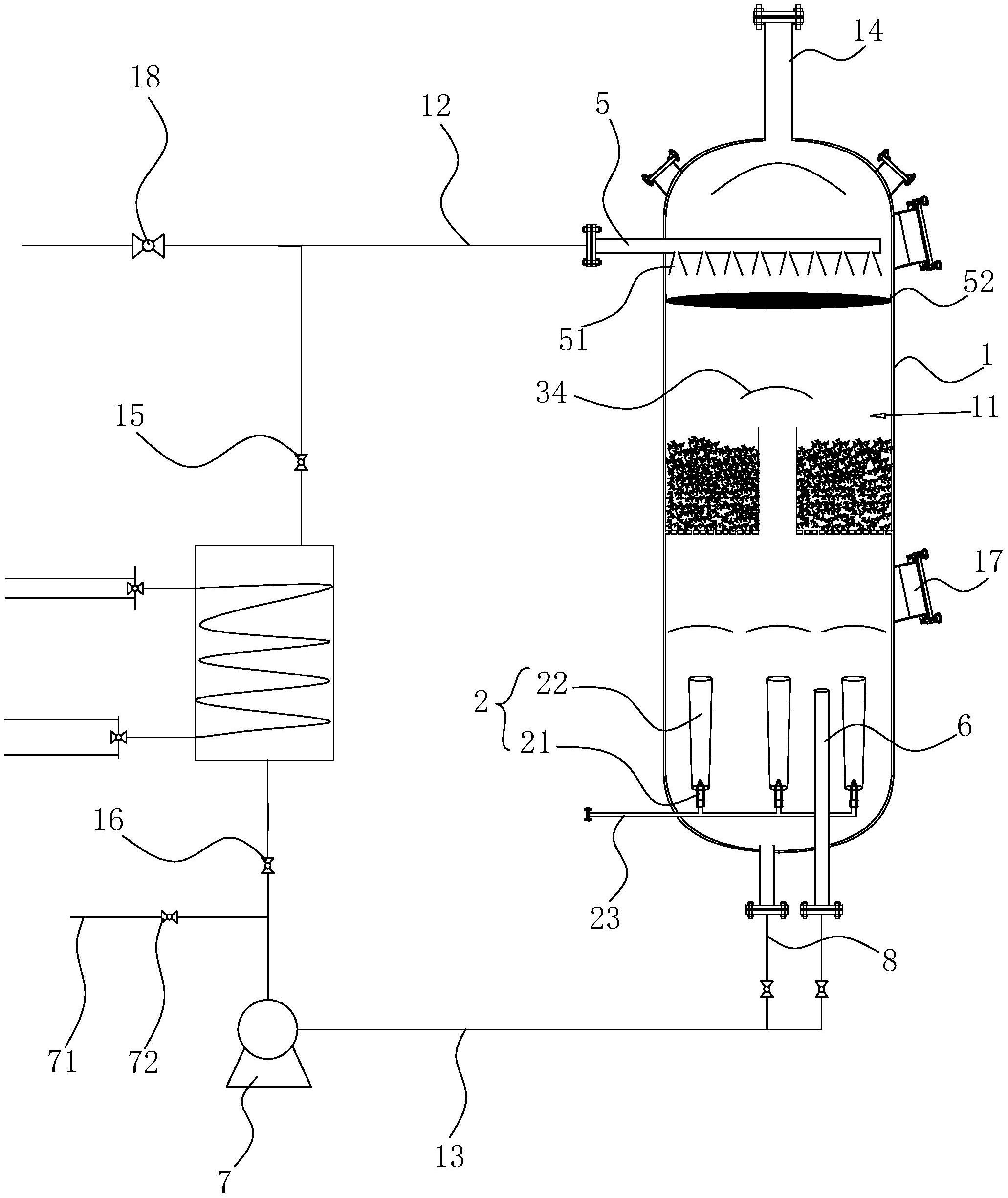
本申请涉及一种油脂低温精炼脱嗅塔,包括罐体,罐体内部开设有空腔,罐体上设置有与空腔连通的进料管和出料管,空腔内设置有猛犸泵,罐体的顶部设置有与空腔连通的真空管,罐体内设置有将空腔分割为上空腔和下空腔的分隔板,分隔板的顶壁上设置有用于减缓油脂下落速度的填充层,分隔板上开设有若干贯穿分隔板的通孔;在进行油脂脱嗅的过程中,通过填充层,有效地扩大了油脂与高温蒸汽的接触面积,显著地提高了高温蒸汽对油脂的脱嗅效果,使整个脱嗅过程从6‑8小时缩短到2‑3小时,减少了油脂高温的时间,进而在一定程度上避免了对油脂内部营养素的破坏,提高了油脂精炼的质量。


