授权公布号:CN212076395U
一种食用油装罐装置
有效
申请
2020-01-21
申请公布
1970-01-01
授权
2020-12-04
预估到期
2030-01-21
| 申请号 | CN202020139803.6 |
| 申请日 | 2020-01-21 |
| 授权公布号 | CN212076395U |
| 授权公告日 | 2020-12-04 |
| 分类号 | B67C3/26 |
| 分类 | 开启或封闭瓶子、罐或类似的容器;液体的贮运; |
| 申请人名称 | 哈尔滨普润油脂有限公司 |
| 申请人地址 | 黑龙江省哈尔滨市利民开发区沈阳大街东、长沙路南办公楼 |
专利法律状态
2020-12-04
授权
状态信息
授权
摘要
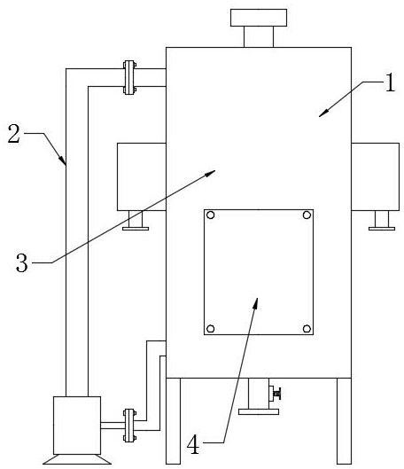
本实用新型提供一种食用油装罐装置,包括存渣盒、不锈钢拉簧、抽吸泵、进油管、排油管、蜗杆阀、挂环、固定块以及弹性滤网片,存放罐体环形侧面左侧连接有进油管,存放罐体左侧装配有抽吸泵,存放罐体下端面连接有排油管,排油管环形侧面右侧安装有蜗杆阀,存放罐体环形侧面左右两侧对称焊接有存渣盒,存放罐体内部上侧安装有弹性滤网片,弹性滤网片上端面中间位置卡装有固定块,固定块上端面焊接有挂环,挂环上端面连接有不锈钢拉簧,该设计解决了原有食用油在存放时容易产生杂质,并且不方便进行过滤的问题,本实用新型结构合理,具备循环过滤能力,方便对食用油中杂质进行过滤。


