授权公布号:CN219035160U
一种液压动力输出装置
有效
申请
2022-12-16
申请公布
1970-01-01
授权
2023-05-16
预估到期
2032-12-16
| 申请号 | CN202223500999.5 |
| 申请日 | 2022-12-16 |
| 授权公布号 | CN219035160U |
| 授权公告日 | 2023-05-16 |
| 分类号 | F15B3/00;F15B13/02 |
| 分类 | 流体压力执行机构;一般液压技术和气动技术; |
| 申请人名称 | 奥来救援科技有限公司 |
| 申请人地址 | 山东省德州市德城区崇德五大道奥来应急产业园 |
专利法律状态
2023-05-16
授权
状态信息
授权
摘要
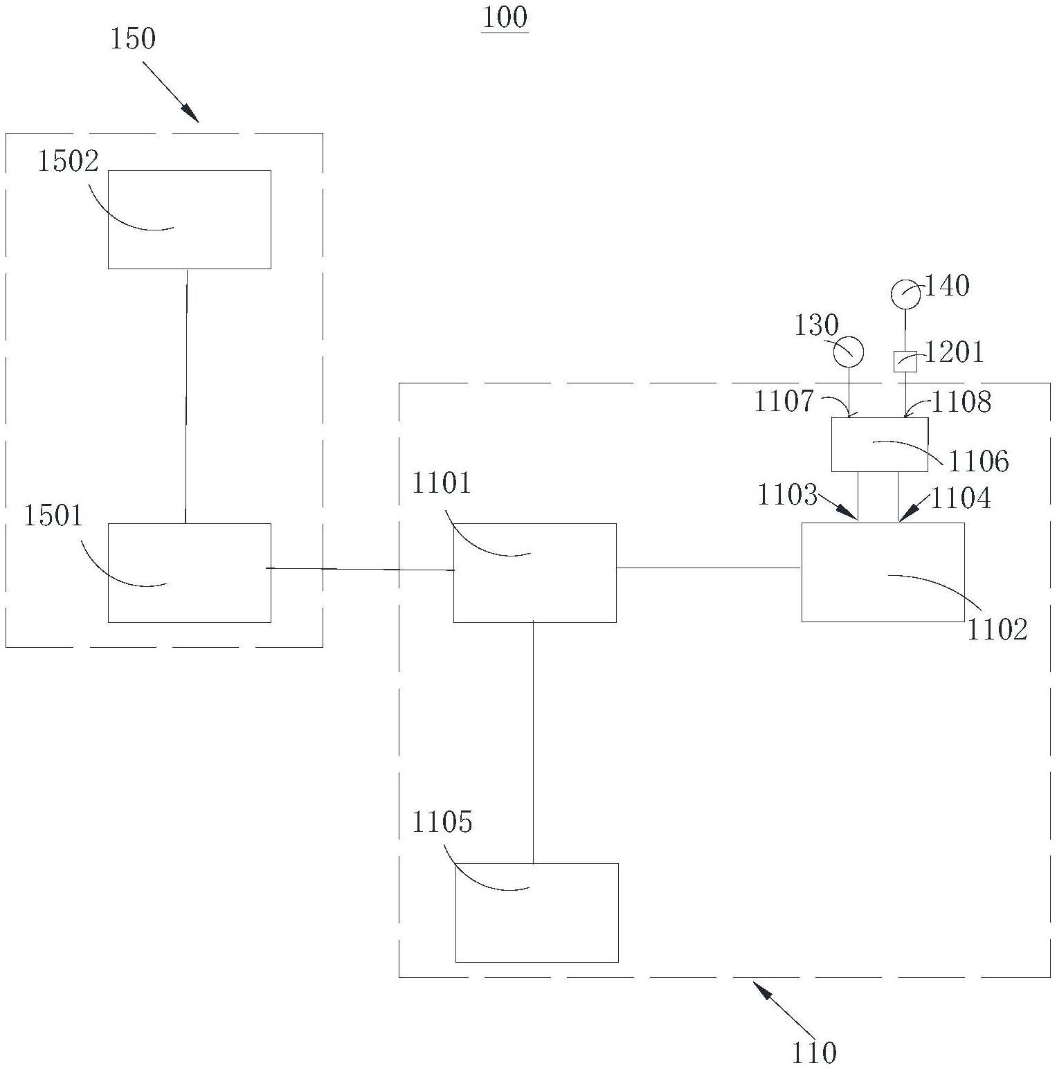
本申请涉及一种液压动力输出装置,包括液压输出系统、第一输出件、增压组件、第二输出件和动力组件。液压输出系统,包括第一输出端和第二输出端;第一输出件,连通第一输出端,用于输出第一油压;增压组件,连通第二输出端;第二输出件,连通增压组件,用于输出第二油压,第二油压高于第一油压;动力组件,连接液压输出系统。通过在液压输出系统上设置第一输出端和第二输出端,并且设置增压组件与第二输出端连通,可以实现低压液压动力输出和/或高压液压动力的输出,能够在不同的救援环境中,快速实现液压动力输出装置高压和低压转换的功能,节省了救援时间,有效的提高了救援效率。


