授权公布号:CN219141898U
一种桥面径流危化品监测控制装备
有效
申请
2022-12-08
申请公布
1970-01-01
授权
2023-06-06
预估到期
2032-12-08
| 申请号 | CN202223291920.2 |
| 申请日 | 2022-12-08 |
| 授权公布号 | CN219141898U |
| 授权公告日 | 2023-06-06 |
| 分类号 | G01D21/02;G01D11/00;B01D29/01;B01D29/58;B01D35/30 |
| 分类 | 测量;测试; |
| 申请人名称 | 云南交投生态科技股份有限公司 |
| 申请人地址 | 云南省昆明市市辖区经济技术开发区经浦路6号 |
专利法律状态
2023-06-06
授权
状态信息
授权
摘要
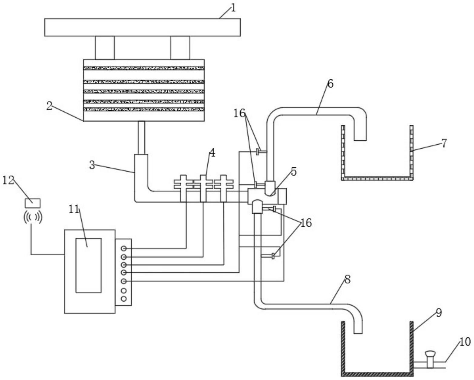
本实用新型涉及道路工程技术领域,具体涉及一种桥面径流危化品监测控制装备,包括桥梁、过滤箱和径流控制机构,桥梁底部与过滤箱上端的两组第一排水口连接;滤网,其呈纵向等距分布设置于过滤箱的内部;压力表,其分别安装于径流控制机构的第二法兰连接口、第三法兰连接口的一侧。通过设置过滤箱,桥面径流向下会先经过过滤箱,通过过滤箱对液体进行初步过滤将大颗粒杂质过滤,为后续流程提高一定保障,防止管道内杂质过多发生堵塞影响后续监测,并且该装置在径流控制机构与分流管道的连接端均设置有压力表,同时分流管道设置有压力表。通过比对流体液压数据可判断管道是否发生堵塞以及管道连接处的密封性是否发生漏水现象。


