授权公布号:CN216649225U
一种断电自动脱扣且延时手动复位的漏电保护电路
有效
申请
2021-12-31
申请公布
1970-01-01
授权
2022-05-31
预估到期
2031-12-31
| 申请号 | CN202123420398.9 |
| 申请日 | 2021-12-31 |
| 授权公布号 | CN216649225U |
| 授权公告日 | 2022-05-31 |
| 分类号 | H02H3/32;H02H3/02 |
| 分类 | 发电、变电或配电; |
| 申请人名称 | 中山市开普电器有限公司 |
| 申请人地址 | 广东省中山市东凤镇兴华中路148号 |
专利法律状态
2022-05-31
授权
状态信息
授权
摘要
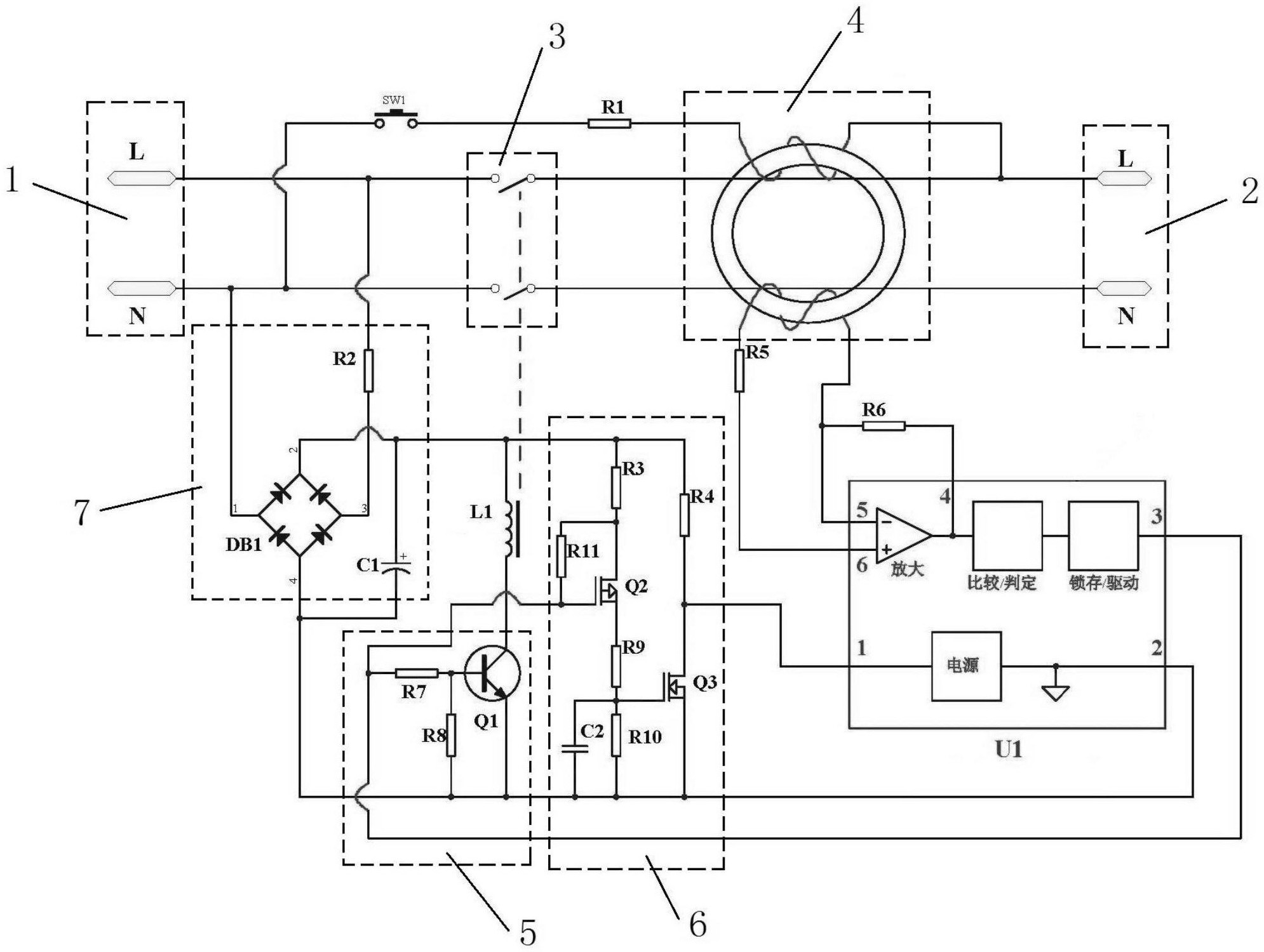
本实用新型公开了一种断电自动脱扣且延时手动复位的漏电保护电路,包括有电源输入端和负载端,电源输入端与负载端之间顺次设有受控开关、用于检测漏电信号的剩余电流互感器,剩余电流互感器的信号输出端连接有漏电保护控制芯片U1,漏电保护芯片U1输出端连接有螺线管驱动电路、延时复位电路,螺线管驱动电路输出端连接有用于控制受控开关的螺线管L1,电源输入端连接有供电电路并分别向漏电保护控制芯片U1、螺线管驱动电路、延时复位电路、螺线管L1供电,实现了漏电保护控制芯片锁存保持输出断电信号时螺线管断电,不能手动复位连通受控开关使负载端通电,在延时保护结束后漏电保护控制芯片输出通电信号才能手动复位使负载端通电。


