授权公布号:CN109546618B
带上电自动复位、断电自动脱扣功能的漏电保护电路
有效
申请
2018-12-25
申请公布
2019-03-29
授权
2024-02-02
预估到期
2038-12-25
| 申请号 | CN201811590259.0 |
| 申请日 | 2018-12-25 |
| 申请公布号 | CN109546618A |
| 申请公布日 | 2019-03-29 |
| 授权公布号 | CN109546618B |
| 授权公告日 | 2024-02-02 |
| 分类号 | H02H3/32;H02H3/06 |
| 分类 | 发电、变电或配电; |
| 申请人名称 | 中山市开普电器有限公司 |
| 申请人地址 | 广东省中山市东凤镇兴华中路148号 |
专利法律状态
2024-02-02
授权
状态信息
授权
2019-03-29
公布
状态信息
公布
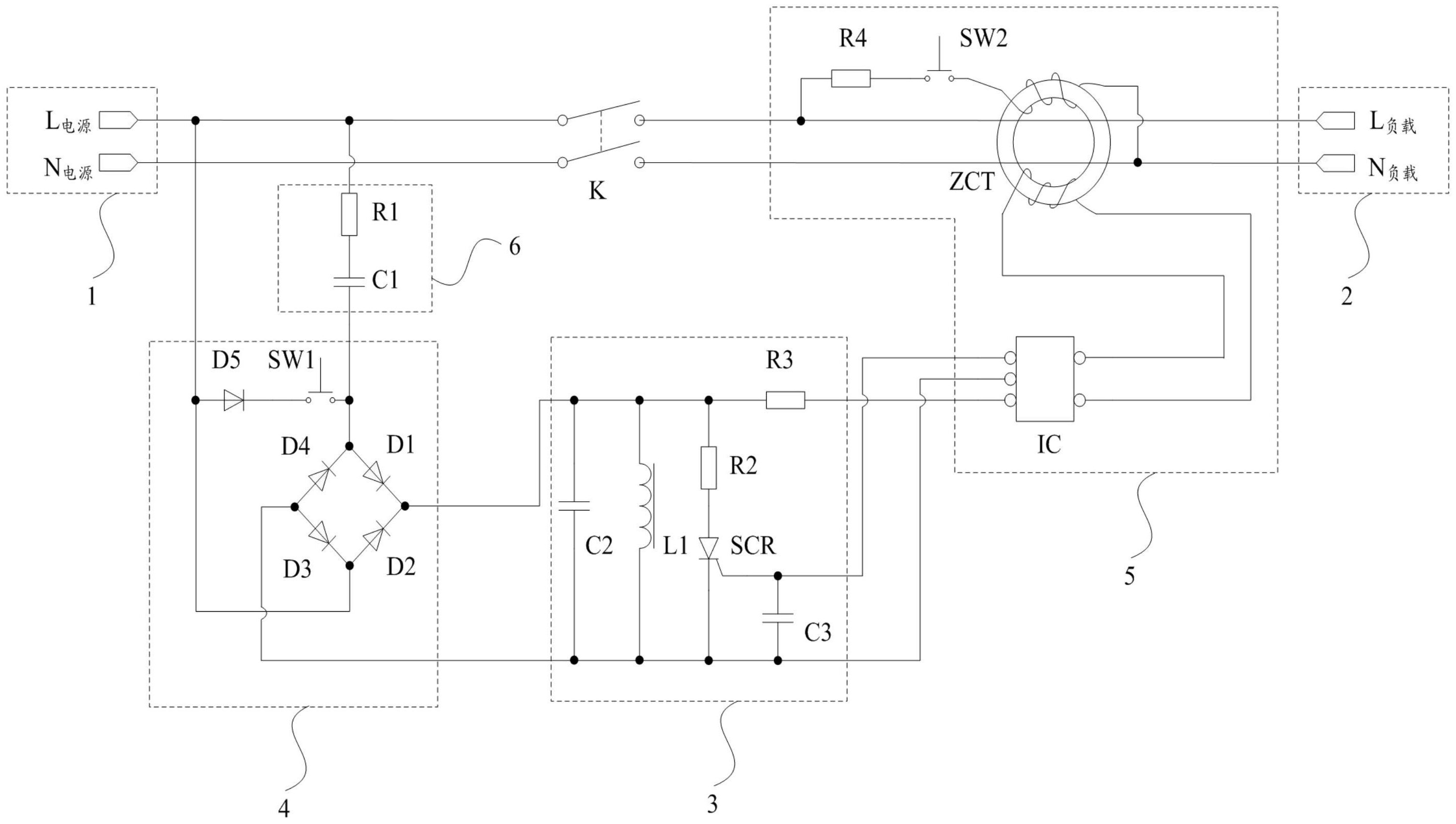
摘要
本发明涉及漏电保护技术领域,特别是涉及一种带上电自动复位、断电自动脱扣功能的漏电保护电路,包括用于与电源连接的电源端和用于与负载连接的负载端,电源端与负载端通过受脱扣模块控制的开关触头连接;脱扣模块通过整流模块与电源端连接;电源端正常通电时,脱扣模块得电,驱动开关触头闭合导通,此时负载能够正常地从电源获取电能;电源端出现故障失电时,脱扣模块也失电,脱扣模块释放开关触头,开关触头在自身弹力下断开,此时负载无法从电源获取电能;当电源端的故障修复后,脱扣模块能够重新通过整流模块获取电能,再次驱动开关触头闭合导通,此时负载能够正常地从电源获取电能,进一步确保了使用者的安全。


