授权公布号:CN109372602B
一种生物质焚烧炉与燃煤机组蒸汽耦合系统和方法
有效
申请
2018-09-07
申请公布
2019-02-22
授权
2024-01-30
预估到期
2038-09-07
| 申请号 | CN201811043765.8 |
| 申请日 | 2018-09-07 |
| 申请公布号 | CN109372602A |
| 申请公布日 | 2019-02-22 |
| 授权公布号 | CN109372602B |
| 授权公告日 | 2024-01-30 |
| 分类号 | F01K11/02;F01K13/02;F01K17/02;F01D15/10 |
| 分类 | 一般机器或发动机;一般的发动机装置;蒸汽机; |
| 申请人名称 | 上海电力股份有限公司 |
| 申请人地址 | 上海市虹口区邯郸路171号9号楼801室 |
专利法律状态
2024-01-30
授权
状态信息
授权
2023-12-29
著录事项变更
状态信息
著录事项变更;IPC(主分类):F01K11/02;变更事项:申请人;变更前:上海明华电力技术工程有限公司;变更后:上海明华电力科技有限公司;变更事项:地址;变更前:200437 上海市虹口区邯郸路171号9号楼801室;变更后:200437 上海市虹口区邯郸路171号9号楼801室;变更事项:申请人;变更前:上海电力股份有限公司 中国电力工程顾问集团华东电力设计院有限公司;变更后:上海电力股份有限公司 中国电力工程顾问集团华东电力设计院有限公司
2019-03-19
实质审查的生效
状态信息
实质审查的生效;IPC(主分类):F01K11/02;申请日:20180907
2019-02-22
公布
状态信息
公布
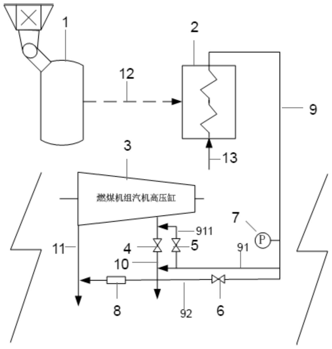
摘要
本发明涉及一种生物质焚烧炉与燃煤机组蒸汽耦合的系统和方法,即在现有余热锅炉的蒸汽出口管道上增设多个支路管道,根据余热锅炉产生蒸汽量的大小调节蒸汽通过不同的支路管道分别进入一级抽汽管道的不同段和高压缸排汽管道。当蒸汽量较小时,蒸汽进入抽汽逆止阀后的一级抽汽管道,代替原来的1号高压加热器抽汽;当蒸汽量增加,1号高压加热器抽汽不能完全消纳蒸汽时,多余的蒸汽通过补汽阀进入抽汽逆止阀前的一级抽汽管道,并返回燃煤机组汽机高压缸进行做功发电;当蒸汽量继续增加,替代1号高压加热器抽汽和进入燃煤机组汽机高压缸做功两者方式联合也不能完全消纳蒸汽时,多余的蒸汽经减温减压器与高压缸排汽管道中的排汽耦合。


