授权公布号:CN212572067U
新型逆变电源输出短路双重保护电路
有效
申请
2020-06-16
申请公布
1970-01-01
授权
2021-02-19
预估到期
2030-06-16
| 申请号 | CN202021121724.9 |
| 申请日 | 2020-06-16 |
| 授权公布号 | CN212572067U |
| 授权公告日 | 2021-02-19 |
| 分类号 | H02H7/122;H02H1/00 |
| 分类 | 发电、变电或配电; |
| 申请人名称 | 深圳市科瑞爱特科技开发有限公司 |
| 申请人地址 | 广东省深圳市宝安区西乡街道南昌社区南昌工业区6号3层 |
专利法律状态
2021-02-19
授权
状态信息
授权
摘要
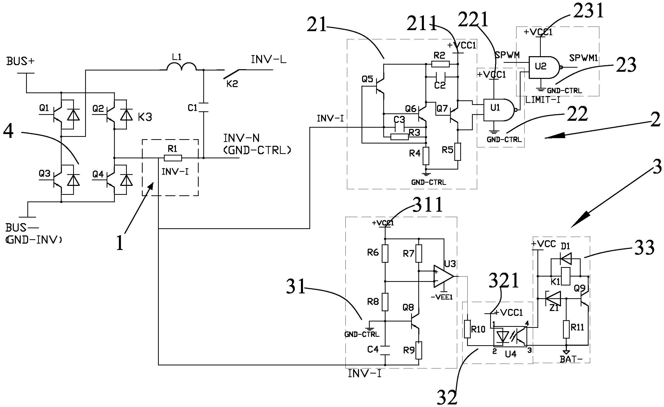
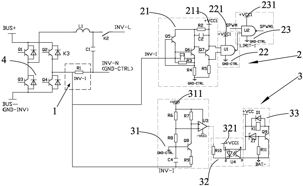
本实用新型涉一种新型逆变电源输出短路双重保护电路,包括电流采样电路、第一重保护电路和第二重保护电路,所述电流采样电路分别与所述第一重保护电路、第二重保护电路电连接,所述电流采样电路用于将前端电路中逆变输出的交流电流信号转换成交流电压信号,所述第一重保护电路用于对交流电压进行短路检测,并在检测到输出短路时关断SPWM波逆变驱动信号,所述第二重保护电路用于对过流信号进行检测,并在检测到过流信号时关闭逆变输出,通过第一重保护电路和第二重保护电路实现对逆变电源输出短路进行快速、可靠的双重保护,提高了短路保护的可靠性。


