授权公布号:CN211606396U
后备式纯正弦波逆变电源
有效
申请
2020-04-15
申请公布
1970-01-01
授权
2020-09-29
预估到期
2030-04-15
| 申请号 | CN202020564892.9 |
| 申请日 | 2020-04-15 |
| 授权公布号 | CN211606396U |
| 授权公告日 | 2020-09-29 |
| 分类号 | H02M3/335 |
| 分类 | 发电、变电或配电; |
| 申请人名称 | 深圳市科瑞爱特科技开发有限公司 |
| 申请人地址 | 广东省深圳市宝安区西乡街道南昌社区南昌工业区6号3层 |
专利法律状态
2020-09-29
授权
状态信息
授权
摘要
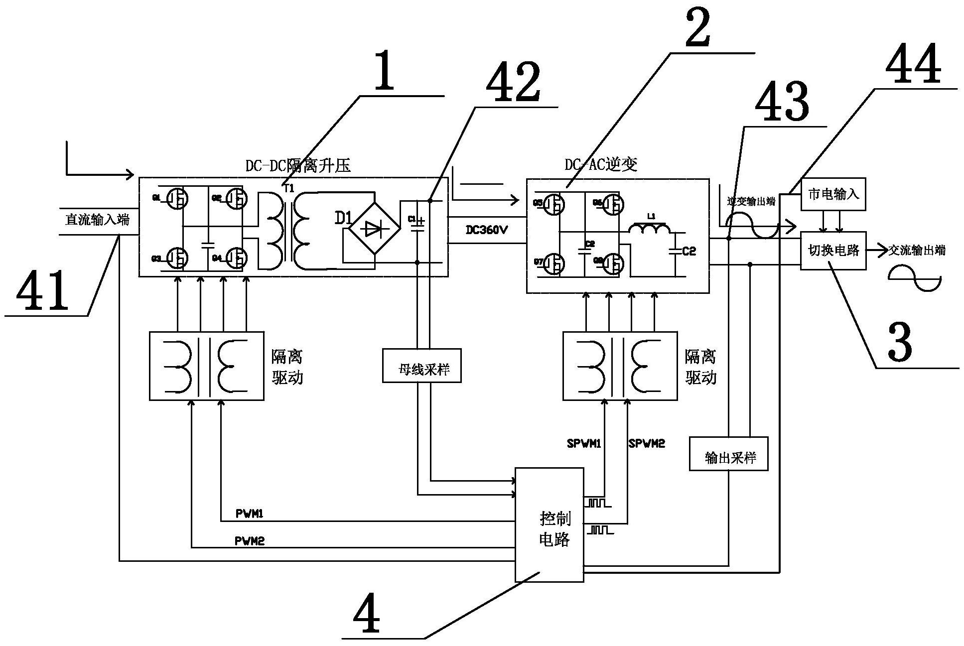
本实用新型涉及一种后备式纯正弦波逆变电源,其包括电池、直流输入端、交流输入端、交流输出端、切换电路、控制电路、DC‑DC隔离升压电路和DC‑AC逆变电路,所述控制电路包括单片机和多路采样隔离电路,所述单片机分别与多路所述采样隔离电路相连,多路所述采样隔离电路分别与所述切换电路、DC‑DC隔离升压电路和DC‑AC逆变电路相连以用于采集各路输入输出电压或电流,所述单片机分别输出互补的PWM脉冲信号和互补的SPWM脉冲信号至DC‑DC隔离升压电路和DC‑AC逆变电路,以作为驱动信号分别控制DC‑DC隔离升压电路稳压输出和控制DC‑AC逆变电路稳压输出纯正弦波交流电。


