授权公布号:CN208781073U
无人机安全控制系统
有效
申请
2018-11-05
申请公布
1970-01-01
授权
2019-04-23
预估到期
2028-11-05
| 申请号 | CN201821813114.8 |
| 申请日 | 2018-11-05 |
| 授权公布号 | CN208781073U |
| 授权公告日 | 2019-04-23 |
| 分类号 | G05D1/10 |
| 分类 | 控制;调节; |
| 申请人名称 | 深圳市翔农创新科技有限公司 |
| 申请人地址 | 广东省深圳市南山区粤海街道高新中一道9号软件大厦10层1012、1015、1017室 |
专利法律状态
2021-10-22
专利权质押合同登记的生效、变更及注销
状态信息
专利权质押合同登记的生效IPC(主分类):G05D1/10登记号:Y2021980010164登记生效日:20210929出质人:深圳市翔农创新科技有限公司质权人:交通银行股份有限公司深圳分行实用新型名称:无人机安全控制系统授权公告日:20190423
2019-04-23
授权
状态信息
授权
2019-04-23
授权
状态信息
授权
摘要
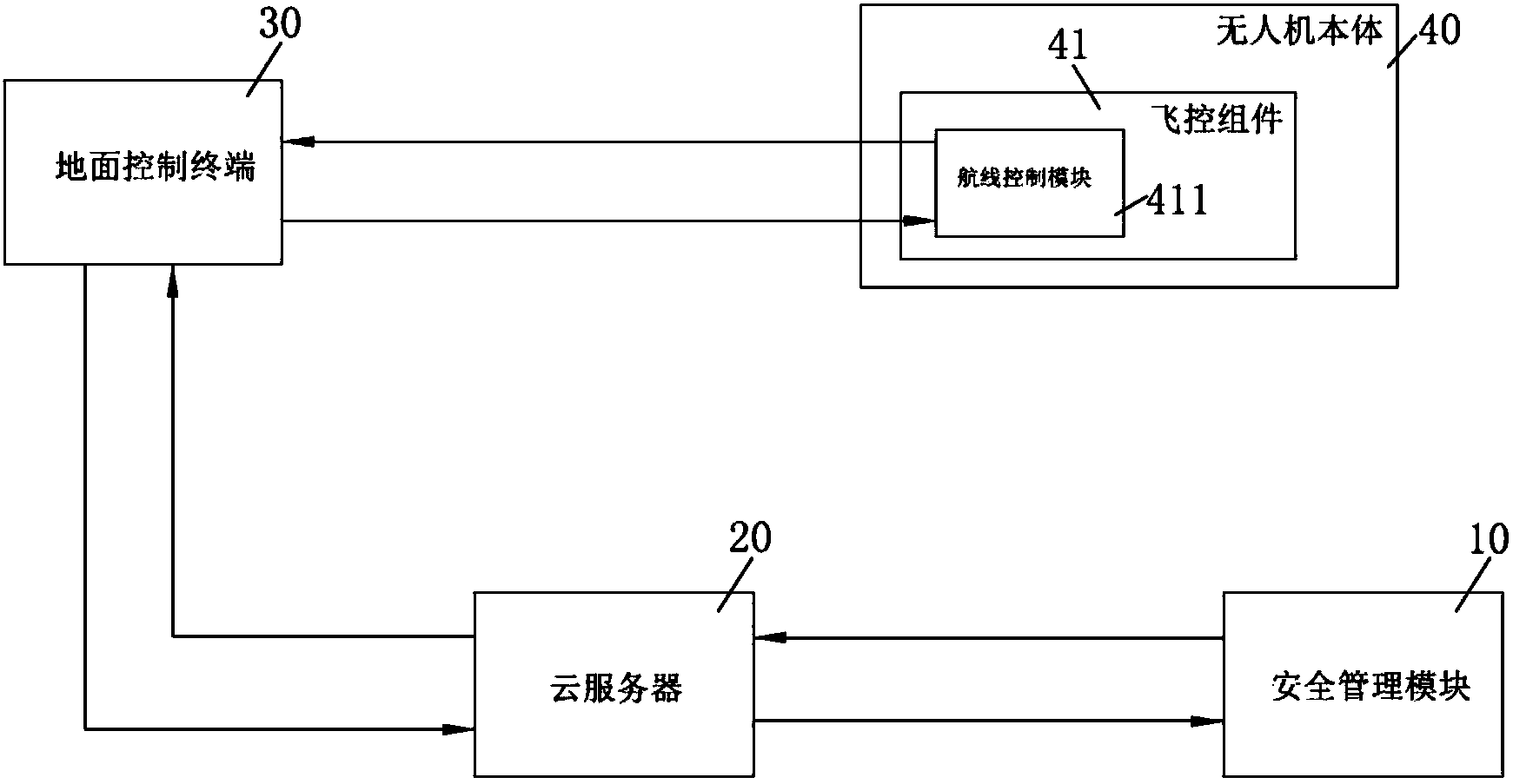
本实用新型公开了一种无人机安全控制系统,包括依次通信连接的安全管理模块、云服务器、地面控制终端及至少一个无人机本体,所述无人机本体设有飞控组件,所述飞控组件包括航线控制模块;所述云服务器,用于基于预设条件,接收所述安全管理模块发送的安全控制指令并将所述安全控制指令发送至所述地面控制终端;所述地面控制终端,用于将接收到的所述安全控制指令发送至与所述安全控制指令对应的航线控制模块;所述飞控组件,用于根据所述航线控制模块接收到的所述安全控制指令,控制所述无人机本体响应所述安全控制指令。本实用新型可以减少无人机作业事故的发生,降低无人机作业时存在的安全隐患。


