授权公布号:CN215116652U
断路器故障检测装置
有效
申请
2021-05-31
申请公布
1970-01-01
授权
2021-12-10
预估到期
2031-05-31
| 申请号 | CN202121195718.2 |
| 申请日 | 2021-05-31 |
| 授权公布号 | CN215116652U |
| 授权公告日 | 2021-12-10 |
| 分类号 | G01R31/327;F26B25/22;F26B23/04 |
| 分类 | 测量;测试; |
| 申请人名称 | 河南中州电气设备有限公司 |
| 申请人地址 | 河南省郑州市郑东新区平安大道197号永和龙子湖中央广场A座32层3206室 |
专利法律状态
2021-12-10
授权
状态信息
授权
摘要
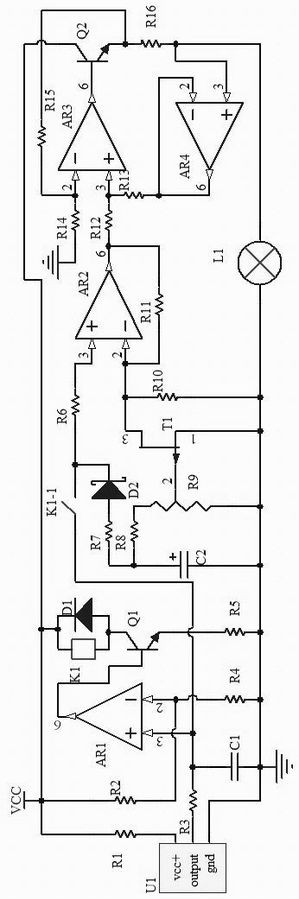
本实用新型公开了一种断路器故障检测装置,所述故障检测装置包括湿度采集电路、比较控制电路、信号调节电路、烘干电路,湿度采集电路利用湿度传感器U1采集灭弧罩内的湿度信号,并将湿度信号分别传输给比较控制电路和信号调节电路;所述比较控制电路根据比较结果对信号调节电路的启闭进行控制,信号调节电路对湿度信号进行放大,放大后的湿度信号传输到烘干电路;所述烘干电路通过发热灯L1对灭弧罩内进行烘干。本实用新型可以实现灭弧罩的湿度在线监测,并根据湿度信号对灭弧罩进行烘干,提高了灭弧罩的使用寿命,保证了电力线路的正常运行。


