授权公布号:CN213649286U
新能源汽车电动热泵空调热量回收及化霜装置
有效
申请
2020-11-13
申请公布
1970-01-01
授权
2021-07-09
预估到期
2030-11-13
| 申请号 | CN202022627577.9 |
| 申请日 | 2020-11-13 |
| 授权公布号 | CN213649286U |
| 授权公告日 | 2021-07-09 |
| 分类号 | B60H1/00;B60H1/03 |
| 分类 | 一般车辆; |
| 申请人名称 | 柳州易舟汽车空调有限公司 |
| 申请人地址 | 广西壮族自治区柳州市阳和工业新区阳泰路东3号 |
专利法律状态
2021-07-09
授权
状态信息
授权
摘要
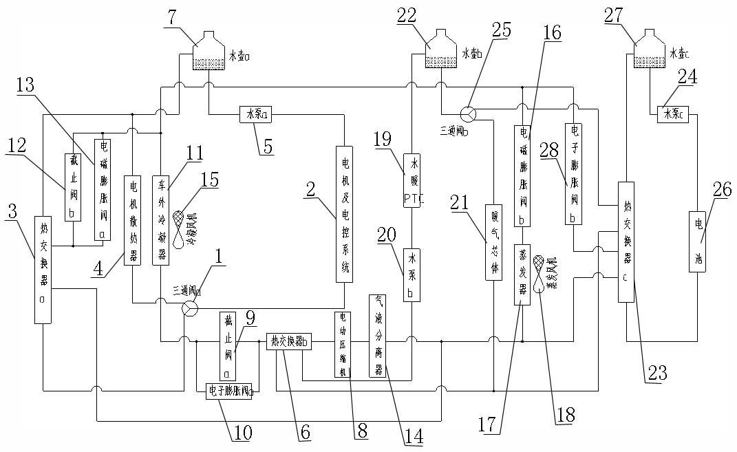
本实用新型旨在提供一种新能源汽车电动热泵空调热量回收及化霜装置,包括热泵空调回路、电机及电控系统冷却回路、电池热管理系统回路、热量回收及余热化霜回路。热泵空调回路、热量回收、余热化霜回路包括:电动压缩机、热交换器b、电子膨胀阀a、截止阀a、车外冷凝器、电磁膨胀阀a、截止阀b、热交换器a、气液分离器,及三通阀a、电机及电控系统、水壶a、制冷系统、制热系统、冷媒输送系统、冷却液输送管路、电池热管理系统。本实用新型能够充分利用电机及电控系统工作后的余热,在热泵空调制热工作及车外冷凝器化霜模式时,提供冷媒回热增焓,利用电控系统工作后的余热,给驾驶室采暖辅助供热,降低电动车热泵空调能耗,提升电动车续航能力。


