授权公布号:CN100445221C
Orbal氧化沟生物脱氮工艺溶解氧控制方法
有效
申请
2006-11-21
申请公布
2007-05-23
授权
2008-12-24
预估到期
2026-11-21
| 申请号 | CN200610114666.5 |
| 申请日 | 2006-11-21 |
| 申请公布号 | CN1966426A |
| 申请公布日 | 2007-05-23 |
| 授权公布号 | CN100445221C |
| 授权公告日 | 2008-12-24 |
| 分类号 | C02F3/12 |
| 分类 | 水、废水、污水或污泥的处理; |
| 申请人名称 | 重庆康达环保产业(集团)有限公司 |
| 申请人地址 | 重庆市北部新区高新园星光大道72号 |
专利法律状态
2015-10-28
专利申请权、专利权的转移
状态信息
专利权的转移;IPC(主分类):C02F3/12;登记生效日:20150924;变更事项:专利权人;变更前:北京工业大学;变更后:重庆康达环保产业(集团)有限公司;变更事项:地址;变更前:100022 北京市朝阳区平乐园100号;变更后:401121 重庆市北部新区高新园星光大道72号
2008-12-24
授权
状态信息
授权
2007-07-18
实质审查的生效
状态信息
实质审查的生效
2007-05-23
公布
状态信息
公布
摘要
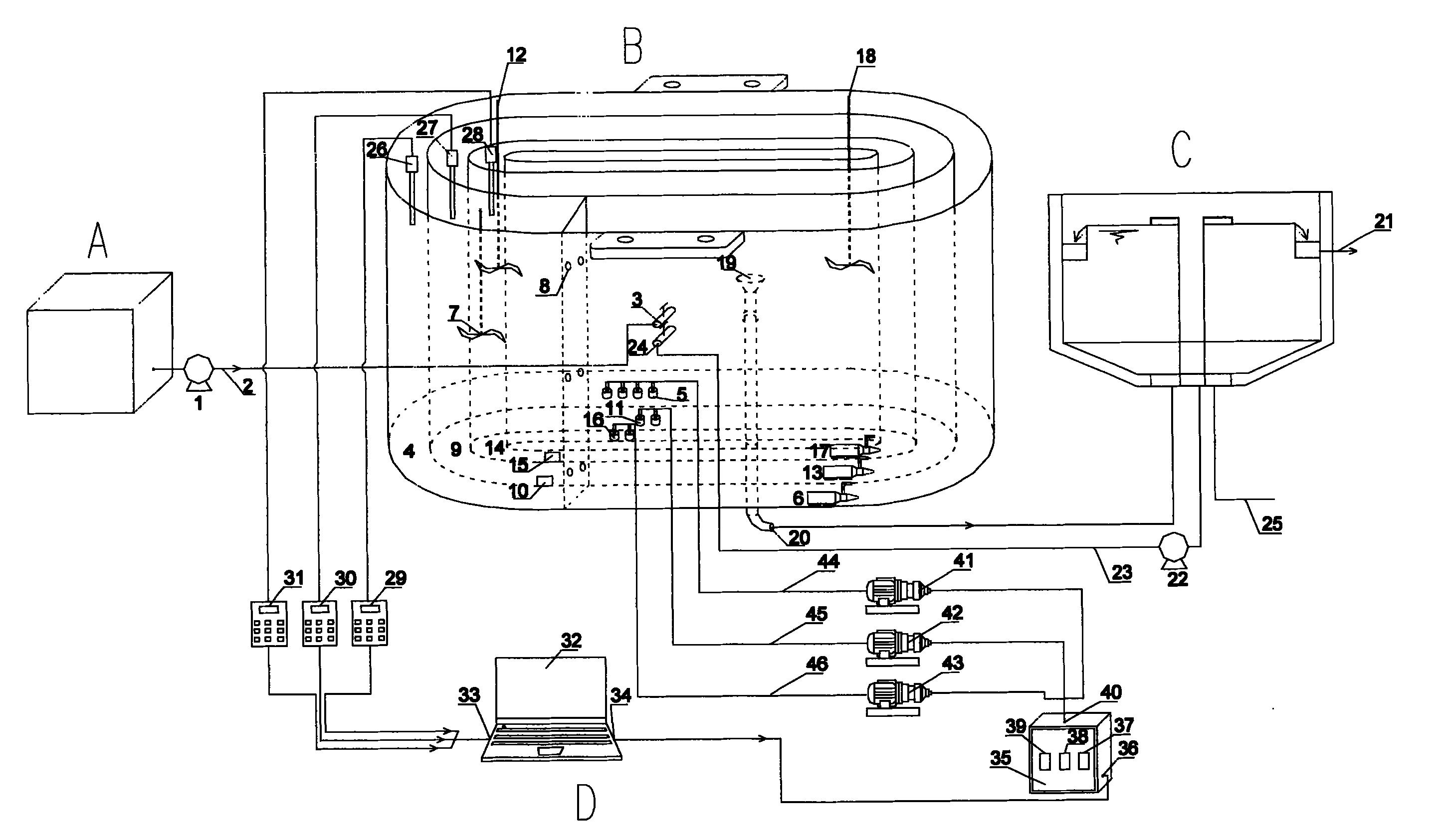
Orbal氧化沟脱氮工艺溶解氧控制方法属于活性污泥法的智能控制领域。现有工艺恒定曝气的运行方法,脱氮效果差,浪费能耗。本发明计算机的数据信号输出接口连接过程控制器相连,过程控制器中设置外沟曝气变频控制器,通过过程控制器的输出端与外、中、内沟道变频鼓风机相连接;变频鼓风机同外、中、内沟道曝气头相连。根据分析的进水水质,通过活性污泥反应动力学计算,确定各沟道初始溶解氧设定值,并由计算机控制过程控制器,通过三沟道的曝气变频控制器控制鼓风机的曝气量;当水质水量发生改变时,通过各沟道内溶解氧的变化情况及设定规则,调整鼓风机曝气量。本发明总氮去除率在80%以上,节约曝气能耗30%以上。


