授权公布号:CN206755184U
生活垃圾焚烧炉新型水冷炉排系统及其焚烧炉
有效
申请
2017-04-17
申请公布
1970-01-01
授权
2017-12-15
预估到期
2027-04-17
| 申请号 | CN201720401166.3 |
| 申请日 | 2017-04-17 |
| 授权公布号 | CN206755184U |
| 授权公告日 | 2017-12-15 |
| 分类号 | F23G5/44;F23G5/04 |
| 分类 | 燃烧设备;燃烧方法; |
| 申请人名称 | 云南水务投资股份有限公司 |
| 申请人地址 | 云南省昆明市高新区海源中路1088号和成国际A座16楼 |
专利法律状态
2017-12-15
授权
状态信息
授权
摘要
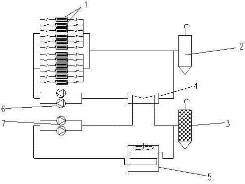
本实用新型涉及一种生活垃圾焚烧炉新型水冷炉排系统及其焚烧炉,属于垃圾焚烧技术领域。该系统包括炉排片、第一膨胀水箱、第二膨胀水箱、管式换热器、空气换热器、第一循环水泵和第二循环水泵;炉排片有多个,且为中空结构;多个炉排片通过水管并联设置;第一膨胀水箱、管式换热器内的热介质管路、第一循环水泵以及并联设置的多个炉排片通过水管串联形成回路;第二膨胀水箱、管式换热器内的冷介质管路、第二循环水泵和空气换热器的热介质管路通过水管串联形成回路。该系统在高热风温度、高燃烧负荷状态下,能维持炉排金属内部及表面温度,达到稳定运行目的,延长炉排寿命,减少了焚烧炉运行过程中的变形卡涩,增强机构稳定性,维护工作量大幅降低。


