授权公布号:CN114286469B
一种智能照明的轨道电源系统及其控制方法
有效
申请
2021-04-26
申请公布
2022-04-05
授权
2024-01-16
预估到期
2041-04-26
| 申请号 | CN202110454861.7 |
| 申请日 | 2021-04-26 |
| 申请公布号 | CN114286469A |
| 申请公布日 | 2022-04-05 |
| 授权公布号 | CN114286469B |
| 授权公告日 | 2024-01-16 |
| 分类号 | H05B45/325;H05B45/10;H05B45/20;H05B47/175;H05B47/19;H05B47/11 |
| 分类 | 其他类目不包含的电技术; |
| 申请人名称 | 厦门盈趣科技股份有限公司 |
| 申请人地址 | 福建省厦门市海沧区东孚西路100号 |
专利法律状态
2024-01-16
授权
状态信息
授权
2022-04-22
实质审查的生效
状态信息
实质审查的生效;IPC(主分类):H05B45/325;申请日:20210426
2022-04-05
公布
状态信息
公布
摘要
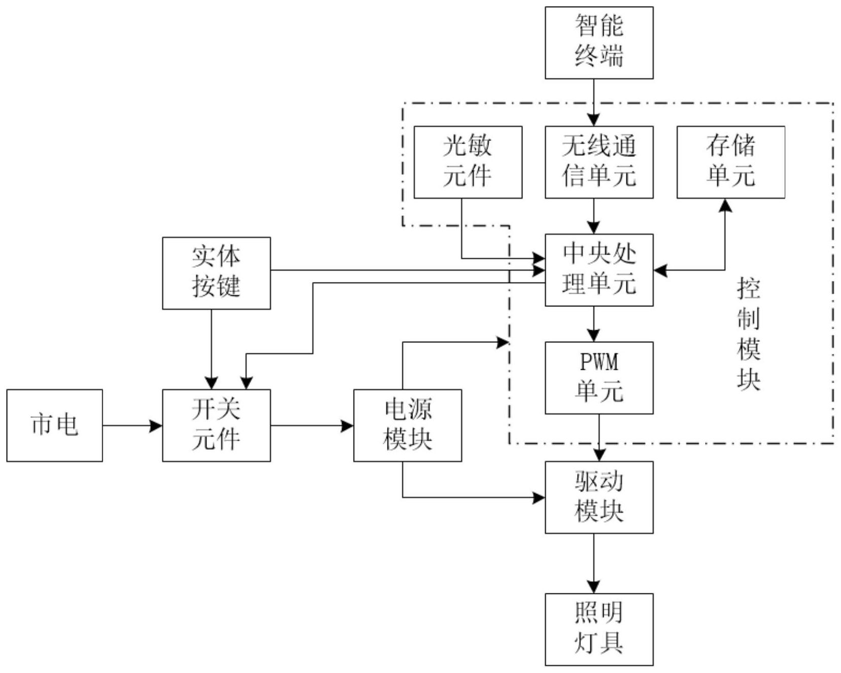
本发明提供了一种智能照明的轨道电源系统及其控制方法,该系统包括控制模块、驱动模块、电源模块、开关元件、智能终端以及实体按键,既可通过实体按键又可通过远程遥控关断的开关元件,实现对整个电源系统供电的关断,实现了离开家或办公室忘记关断电源时,可远程关断,大大提高了用电安全。通过设置实体按键、智能终端以及存储单元,实现对中央处理单元发送控制信号的多样化,便于用户随时随地的控制照明灯具,大大提高了用户的体验感。并且在用户不便时时亲自控制时,根据天气、季节或个人需求的不同设置不同的自动控制模式,满足用户的智能照明体验感。


