授权公布号:CN215027747U
硫酸稀释调配系统
有效
申请
2021-06-07
申请公布
1970-01-01
授权
2021-12-07
预估到期
2031-06-07
| 申请号 | CN202121259478.8 |
| 申请日 | 2021-06-07 |
| 授权公布号 | CN215027747U |
| 授权公告日 | 2021-12-07 |
| 分类号 | B01F3/08;B01F15/00;B01F15/04 |
| 分类 | 一般的物理或化学的方法或装置; |
| 申请人名称 | 山西榆次远大线材制品有限公司 |
| 申请人地址 | 山西省晋中市榆次区晋中开发区潇河产业园区修文工业园修义街338号 |
专利法律状态
2021-12-07
授权
状态信息
授权
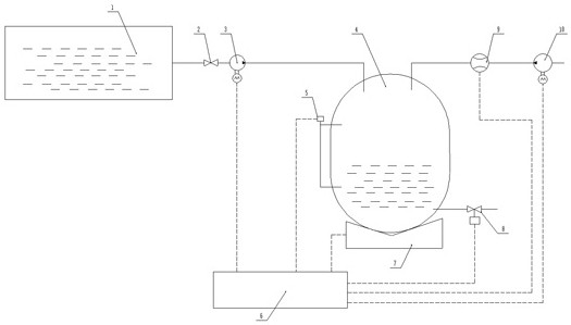
摘要
本实用新型涉及一种硫酸稀释调配系统。本实用新型包括硫酸储存箱和调配容器、称重传感器、水泵、电磁开关阀、控制系统,硫酸储存箱出口管路连接硫酸泵,硫酸泵出口管路连接调配容器的顶部并接入调配容器的容腔内,水泵输入口连接自来水管路或水箱,水泵输出口从调配容器的上部接入调配容器的容腔内,调配容器的底部设置称重传感器,称重传感器可对调配容器整体进行测量称重,调配容器底部设置出口管路,出口管路连接电磁开关阀,电磁开关阀出口连接供给工厂加工设备,硫酸泵、称重传感器、水泵、电磁开关阀分别连接控制系统,调配容器设置有电子液位计,本实用新型实现了使用酸的工厂低成本高精度、高安全性的强酸+水配比稀释。


