授权公布号:CN216747010U
真空取样器
有效
申请
2021-12-16
申请公布
1970-01-01
授权
2022-06-14
预估到期
2031-12-16
| 申请号 | CN202123174619.9 |
| 申请日 | 2021-12-16 |
| 授权公布号 | CN216747010U |
| 授权公告日 | 2022-06-14 |
| 分类号 | G01N1/24 |
| 分类 | 测量;测试; |
| 申请人名称 | 湖北远大富驰医药化工股份有限公司 |
| 申请人地址 | 湖北省黄石市阳新县富池镇王坟路12号远大富驰化工 |
专利法律状态
2022-06-14
授权
状态信息
授权
摘要
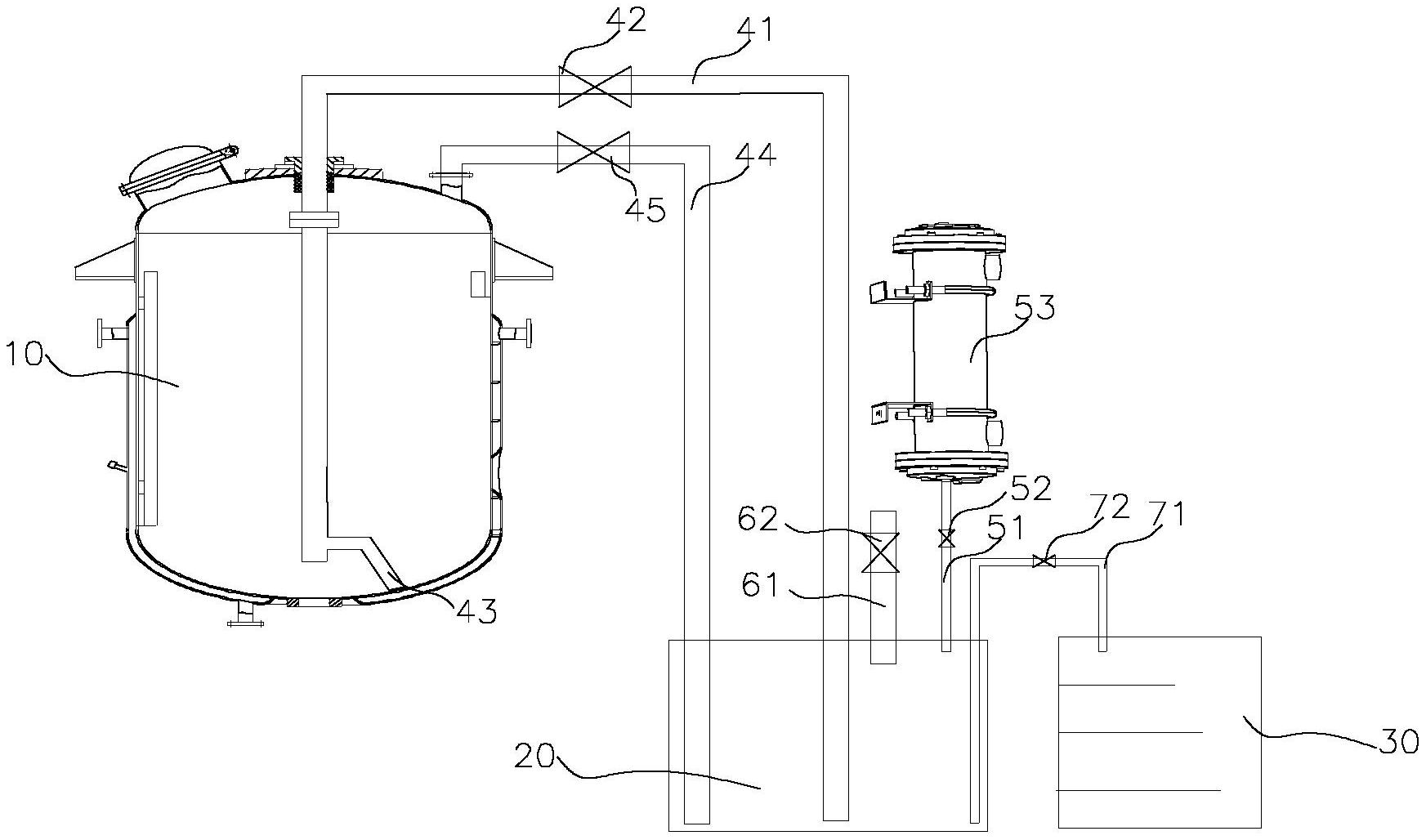
本实用新型提供的真空取样器,包括储罐、集液容器和取样容器,所述储罐和所述集液容器之间通过连通管和回液管连通,所述集液容器的容器口连接有真空管和压缩氮气管,所述集液容器和所述取样容器之间连接有取样管,所述连通管中部和所述取样管中部分别设有第一阀和第二阀,所述真空管和所述压缩氮气管上分别设有真空阀和压缩氮气阀。本实用新型提供的真空取样器,通过进液管将储罐内的待取样液体连通至集液容器中,再从集液容器中通过压缩氮气的压力定量输送至取样容器中,实现对有毒液体的安全定量取样。


