授权公布号:CN216223216U
一种废尿素水过滤回收系统
有效
申请
2021-11-17
申请公布
1970-01-01
授权
2022-04-08
预估到期
2031-11-17
| 申请号 | CN202122822634.3 |
| 申请日 | 2021-11-17 |
| 授权公布号 | CN216223216U |
| 授权公告日 | 2022-04-08 |
| 分类号 | B01D29/58;B01D29/96 |
| 分类 | 一般的物理或化学的方法或装置; |
| 申请人名称 | 鞍钢联众(广州)不锈钢有限公司 |
| 申请人地址 | 广东省广州市经济技术开发区东区联广路1号 |
专利法律状态
2022-04-08
授权
状态信息
授权
摘要
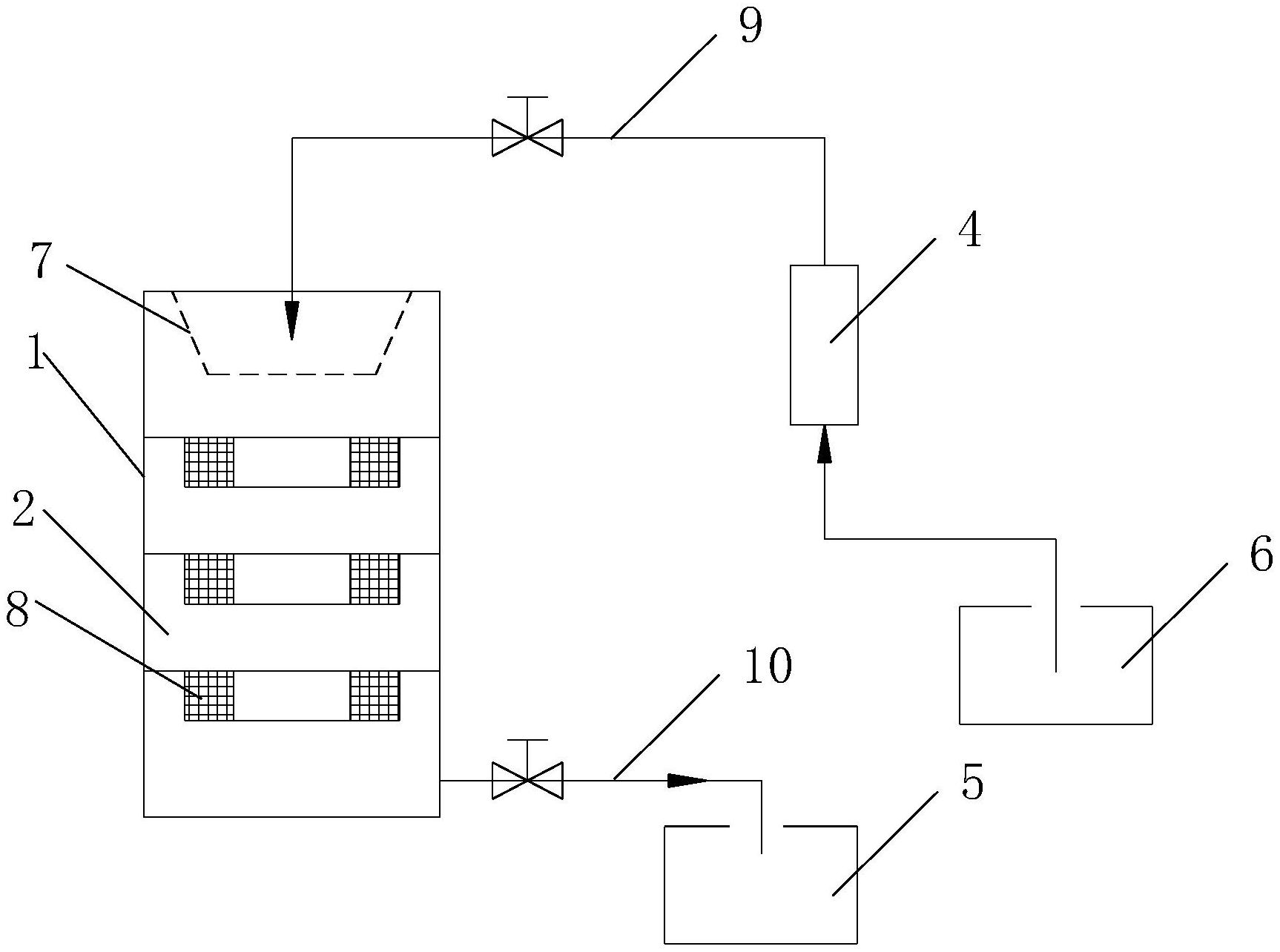
本实用新型涉及一种废尿素水过滤回收系统,包括罐体、滤芯、尿素储存桶、废尿素水收集桶,罐体内由上至下设置四个相互连通的腔体,顶部腔体内设有滤袋,其余腔体内设有滤芯,罐体底部连接有出口管道,出口管道通过阀门与尿素储存桶连接,废尿素水收集桶通过输送管道与罐体顶部连接,输送管道上连接有气动泵。优点是:结构合理,能够对废尿素水过滤回收,使废尿素水得以回收使用。废尿素水收集桶中的废尿素水通过气动泵抽到罐体内,经过四次过滤后,直接收集到尿素储存桶回收使用。罐体上设置换芯门,方便滤芯更换,不影响废尿素水的过滤。


