授权公布号:CN217248587U
一种保护渣连续制浆系统
有效
申请
2022-04-27
申请公布
1970-01-01
授权
2022-08-23
预估到期
2032-04-27
| 申请号 | CN202221014684.7 |
| 申请日 | 2022-04-27 |
| 授权公布号 | CN217248587U |
| 授权公告日 | 2022-08-23 |
| 分类号 | B01F33/83;B01F33/25;B01F35/71;B01F35/221;B01F101/45N |
| 分类 | 一般的物理或化学的方法或装置; |
| 申请人名称 | 河南通宇冶材集团有限公司 |
| 申请人地址 | 河南省南阳市西峡县回车工业园区 |
专利法律状态
2022-08-23
授权
状态信息
授权
摘要
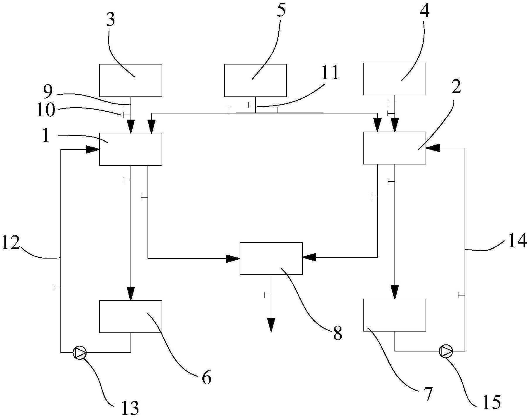
本实用新型提供了一种保护渣连续制浆系统,属于保护渣制备系统技术领域。一种保护渣连续制浆系统,包括第一制浆罐和第二制浆罐,所述第一制浆罐和第二制浆罐的顶部分别连接料仓和水仓,所述第一制浆罐的底部连接第一水磨罐的进料口,所述第一水磨罐的出料口连接第一制浆罐,所述第二制浆罐的底部连接第二水磨罐的进料口,所述第二水磨罐的出料口连接第二制浆罐,所述第一制浆罐和第二制浆罐分别连接中转罐。本实用新型制浆系统可实现连续制浆,并且能够提高料浆的混合均匀性,保证混合效果。


