授权公布号:CN214344487U
一种双效浓缩器
有效
申请
2020-12-21
申请公布
1970-01-01
授权
2021-10-08
预估到期
2030-12-21
| 申请号 | CN202023091079.3 |
| 申请日 | 2020-12-21 |
| 授权公布号 | CN214344487U |
| 授权公告日 | 2021-10-08 |
| 分类号 | B01D1/26;B01D1/30;B08B9/093 |
| 分类 | 一般的物理或化学的方法或装置; |
| 申请人名称 | 纽斯葆广赛(广东)生物科技股份有限公司 |
| 申请人地址 | 广东省广州市从化区明珠工业园兴业路1号 |
专利法律状态
2021-10-08
授权
状态信息
授权
摘要
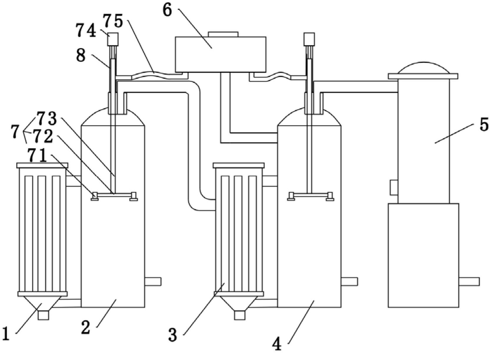
本实用新型公开了一种双效浓缩器,涉及浓缩器技术领域,解决了浓缩器除垢不便的问题,其技术方案要点是:包括有一效浓缩罐、二效浓缩罐、冷凝罐和用于连接一效浓缩罐、二效浓缩罐和冷凝罐的管道,一效浓缩罐包括第一加热室和第一蒸发室,二效蒸发室包括第二加热室和第二蒸发室,第一加热室的底部和上部通过管道分别与第一蒸发室的底部和中部对应连通,第一蒸发室和第二蒸发室内设有清洁机构,清洁机构包括有蒸汽收集罐、设置在第一蒸发室和第二蒸发室的出气管上的喷水件,蒸汽收集罐通过管道连通喷水件。本实用新型清洁方便,在蒸发室内不容易存在物料堆积,提高设备的使用效率,方便清理蒸发室内壁上的残留物质,提高清洗力度。


