授权公布号:CN215464160U
一种配料设备
有效
申请
2021-07-27
申请公布
1970-01-01
授权
2022-01-11
预估到期
2031-07-27
| 申请号 | CN202121721933.1 |
| 申请日 | 2021-07-27 |
| 授权公布号 | CN215464160U |
| 授权公告日 | 2022-01-11 |
| 分类号 | B01F35/71;B01F35/90 |
| 分类 | 一般的物理或化学的方法或装置; |
| 申请人名称 | 纽斯葆广赛(广东)生物科技股份有限公司 |
| 申请人地址 | 广东省广州市从化区明珠工业园兴业路一号 |
专利法律状态
2022-01-11
授权
状态信息
授权
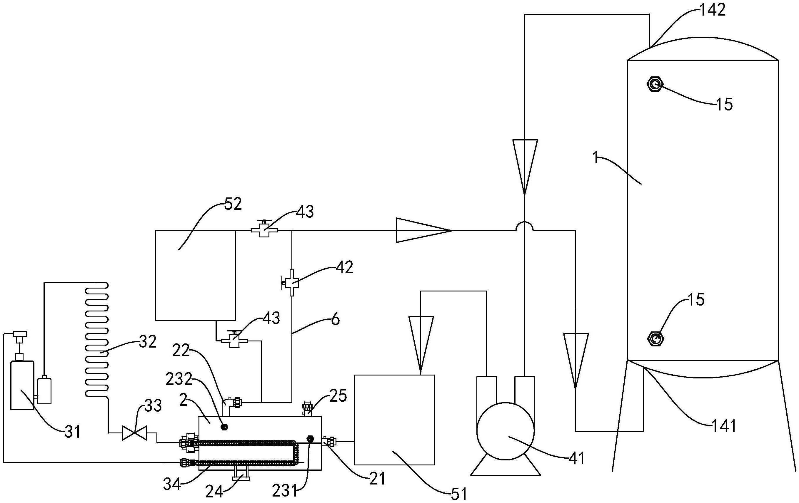
摘要
本实用新型公开了一种配料设备,注水腔位于配料腔的外部,并包围配料腔;热泵机组包括由冷媒管线依次连接形成回路的压缩机、蒸发器、节流装置和冷凝器,蒸发器用于放置在车间中,冷凝器放置于加热罐中,加热罐具有第二进水口和第二出水口,第二进水口与第一出水口连通,第二出水口与第一进水口连通。注水腔中的热水冷却后,通过第二循环水泵将其泵入加热罐中。在热泵机组的作用下,蒸发器吸收车间中的热量,冷凝器则对进入加热罐中的冷水进行加热。加热完成后,第一循环水泵将热水泵入注水腔中,以循环利用水资源,满足配料的加热保温需求,对车间制冷的同时能够对水进行加热,节能减排。


