授权公布号:CN2611951Y
玻璃群控门的控制装置
有效
申请
2002-09-20
申请公布
1970-01-01
授权
2004-04-14
预估到期
2012-09-20
| 申请号 | CN02260130.9 |
| 申请日 | 2002-09-20 |
| 授权公布号 | CN2611951Y |
| 授权公告日 | 2004-04-14 |
| 分类号 | G05B19/00 |
| 分类 | 控制;调节; |
| 申请人名称 | 上海康宇铜门设计工程有限公司 |
| 申请人地址 | 上海市闵行区华翔路34号 |
专利法律状态
2021-07-06
授权
状态信息
授权
2007-11-14
专利权的终止未缴年费专利权终止
状态信息
专利权的终止未缴年费专利权终止
2004-04-14
实用新型专利权授予
状态信息
授权
摘要
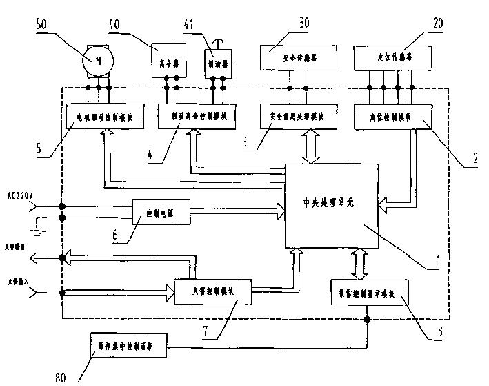
本实用新型公开一种玻璃群控门的控制装置,它包括有中央处理单元(1)、定位控制模块(2)、安全信息处理模块(3)、制动离合控制模块(4)、电机驱动控制模块(5)、控制电源(6)、火警控制模块(7)和操作控制显示模块(8),中央处理单元(1)通过数据线分别与所述定位控制模块(2)、安全信息处理模块(3)、制动离合控制模块(4)、电机驱动控制模块(5)、控制电源(6)、火警控制模块(7)和操作控制显示模块(8)相连接。本实用新型能驱动大型的玻璃门扇,并且可以根据指令采用单控或全控或组控的方式控制多扇门体,控制方式灵活多变,满足在大空间重要场合使用玻璃群控门的要求。


