授权公布号:CN207408524U
充电枪缆上控制盒用上电短路检测电路
有效
申请
2017-10-26
申请公布
1970-01-01
授权
2018-05-25
预估到期
2027-10-26
| 申请号 | CN201721390800.4 |
| 申请日 | 2017-10-26 |
| 授权公布号 | CN207408524U |
| 授权公告日 | 2018-05-25 |
| 分类号 | G01R31/02;H02H11/00 |
| 分类 | 测量;测试; |
| 申请人名称 | 绵阳高新区探索科技有限责任公司 |
| 申请人地址 | 四川省绵阳市高新区火炬西街北段 |
专利法律状态
2018-05-25
授权
状态信息
授权
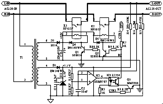
摘要
本实用新型公开了一种充电枪缆上控制盒用上电短路检测电路,包括并排设置的火线和零线,所述火线包括火线输入端和火线输出端,所述零线包括零线输入端和零线输出端,火线和零线上分别设有一继电器K1,继电器K2;还包括控制器、辅助电源、运算放大器、光耦、三极管Q1、三极管Q2、三极管Q3。本实用新型的关键之处在于:被检测端未接通高电压前,先采用低电压激励的方式去检测被测试端是否短路,如果有短路,则通过保护操作使高电压根本就不会输出到被检测端口。检测到没有短路后,才将高电压输出到被检测端口,提高了安全性,且采用硬件方式的快速响应实现高速度的保护。


