授权公布号:CN207658881U
电梯平衡系数检测仪
有效
申请
2017-06-29
申请公布
1970-01-01
授权
2018-07-27
预估到期
2027-06-29
| 申请号 | CN201720774420.4 |
| 申请日 | 2017-06-29 |
| 授权公布号 | CN207658881U |
| 授权公告日 | 2018-07-27 |
| 分类号 | B66B5/00 |
| 分类 | 卷扬;提升;牵引; |
| 申请人名称 | 上海盛蒂斯自动化设备股份有限公司 |
| 申请人地址 | 上海市松江区松闵路258号3幢1-6层 |
专利法律状态
2018-07-27
授权
状态信息
授权
摘要
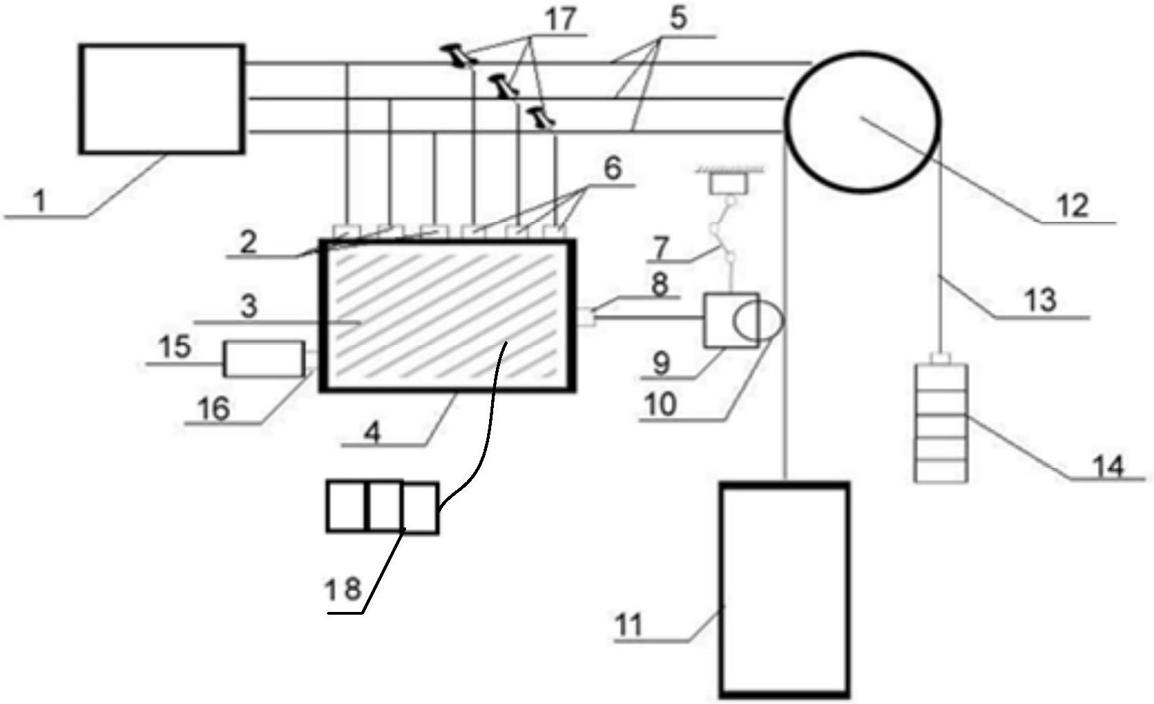
本实用新型公开了一种电梯平衡系数检测仪,其包括三相交流电源、三相电压输入端口、机具、电缆、三相交流电流传感器输入端口、万向杆、速度传感器输入端口、速度传感器、滚轮、钳形电流互感器,三相交流电源通过电缆连接一个曳引机转轮,电梯曳引机通过至少一个转盘拖曳至少一根钢丝绳移动,电梯钢丝绳的一端连接一个电梯轿厢。本实用新型的检测结果准确度高,误差小。


