授权公布号:CN213585581U
一种开关电源电路及其PCB板
有效
申请
2020-10-27
申请公布
1970-01-01
授权
2021-06-29
预估到期
2030-10-27
| 申请号 | CN202022425764.9 |
| 申请日 | 2020-10-27 |
| 授权公布号 | CN213585581U |
| 授权公告日 | 2021-06-29 |
| 分类号 | H02M3/24 |
| 分类 | 发电、变电或配电; |
| 申请人名称 | 佛山市爱庭电器有限公司 |
| 申请人地址 | 广东省佛山市南海区狮山镇松夏工业园基业路2号 |
专利法律状态
2021-06-29
授权
状态信息
授权
摘要
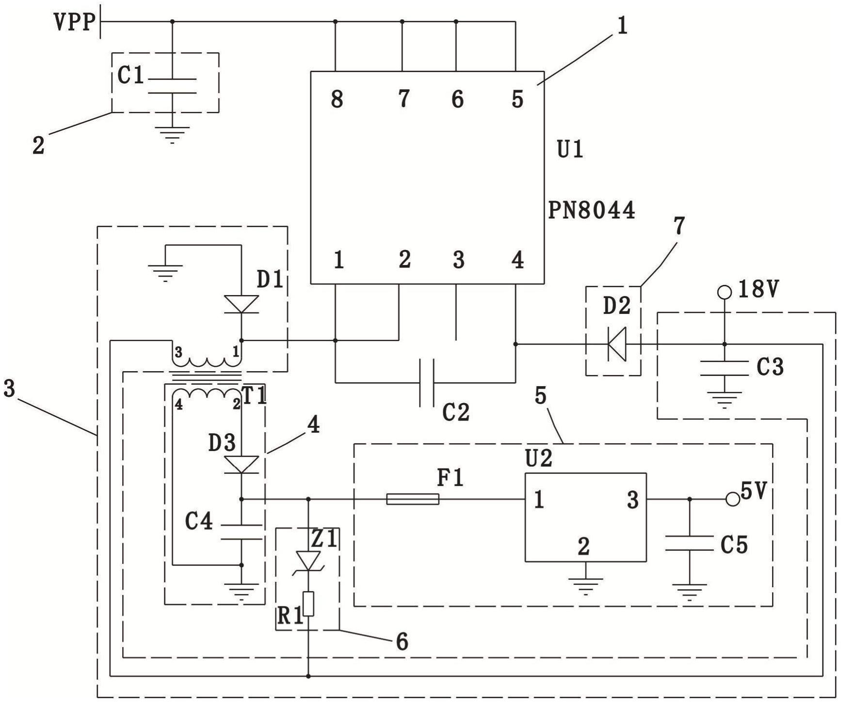
本实用新型公开了一种开关电源电路及其PCB板,包括控制芯片U1、降压单元、副边电路、扩流单元和稳压电路,所述降压单元包括变压器T1的初级线圈,所述副边电路包括变压器T1的次级线圈,所述初级线圈与所述次级线圈互感,所述扩流单元设置于所述初级线圈的引脚3与所述次级线圈的引脚2之间,所述副边电路的输出端与所述稳压电路的输入端连接,所述稳压电路的输出端与外部设备连接;在所述初级线圈的引脚3和所述次级线圈的引脚2增设所述扩流单元,使所述初级线圈的引脚3输出的部分电流流入所述稳压电路,与所述次级线圈的引脚2流出的电流叠加,在工作电压不变的情况下,增大输出电流,以提高供给所述外部设备的功率,提高整个电路的带载能力。


