授权公布号:CN216290677U
一种电磁炉用DC-DC转换电路及其PCB板
有效
申请
2021-08-23
申请公布
1970-01-01
授权
2022-04-12
预估到期
2031-08-23
| 申请号 | CN202121993415.5 |
| 申请日 | 2021-08-23 |
| 授权公布号 | CN216290677U |
| 授权公告日 | 2022-04-12 |
| 分类号 | H02M3/06;H02M1/44 |
| 分类 | 发电、变电或配电; |
| 申请人名称 | 佛山市爱庭电器有限公司 |
| 申请人地址 | 广东省佛山市南海区狮山镇松夏工业园基业路2号 |
专利法律状态
2022-04-12
授权
状态信息
授权
摘要
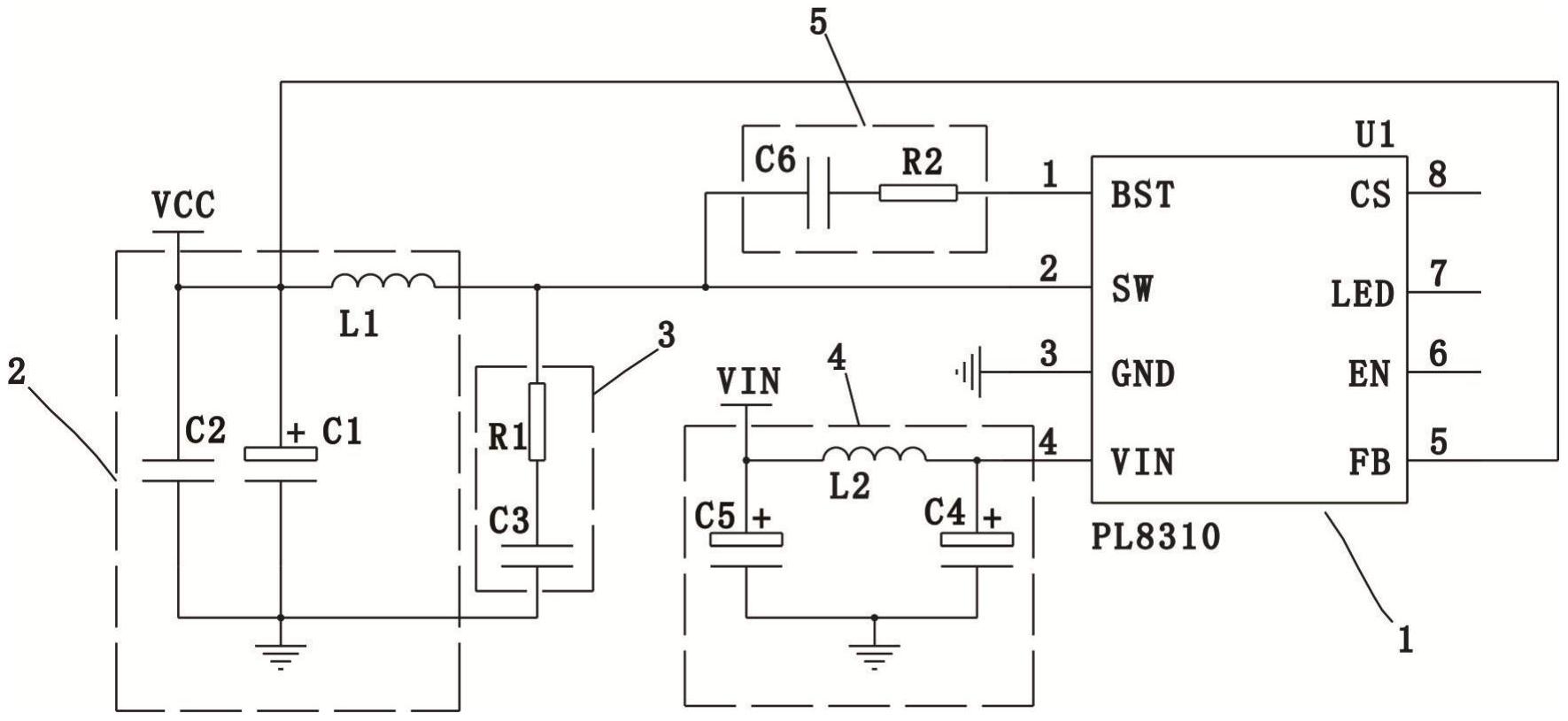
本实用新型公开了一种电磁炉用DC‑DC转换电路及其PCB板,包括控制芯片U1、降压单元和噪音吸收单元,所述控制芯片U1的引脚2分别与所述降压单元的一端和所述噪音吸收单元的一端连接,所降压单元的另一端和所述噪音吸收单元的另一端接地;所述噪音吸收单元用于吸收所述降压单元所产生的高频噪音;所述控制芯片U1产生的高频噪音从引脚2输出至所述降压单元,而所述噪音吸收单元则将即将输入至所述降压单元的高频噪音进行吸收,并将高频噪音引入至地,从而有效的抑制了所述控制芯片U1所产生的高频噪音,降低了了电磁炉用DC‑DC转换电路对外界辐射的电磁干扰;此外,整体电路的外围元件少,大大的降低了生产成本。


