授权公布号:CN116632290B
一种燃料电池系统的膨胀水箱及其工作方法
有效
申请
2023-06-01
申请公布
2023-08-22
授权
2023-12-15
预估到期
2043-06-01
| 申请号 | CN202310641184.9 |
| 申请日 | 2023-06-01 |
| 申请公布号 | CN116632290A |
| 申请公布日 | 2023-08-22 |
| 授权公布号 | CN116632290B |
| 授权公告日 | 2023-12-15 |
| 分类号 | H01M8/04291;H01M8/04537;H01M8/04313;H01M8/04955;H01M8/04007;H01M8/04029 |
| 分类 | 基本电气元件; |
| 申请人名称 | 武汉雄韬氢雄燃料电池科技有限公司 |
| 申请人地址 | 湖北省武汉市经济技术开发区通用航空及卫星产业园特1号 |
专利法律状态
2023-12-15
授权
状态信息
授权
2023-09-08
实质审查的生效
状态信息
实质审查的生效;IPC(主分类):H01M8/04291;申请日:20230601
2023-08-22
公布
状态信息
公布
摘要
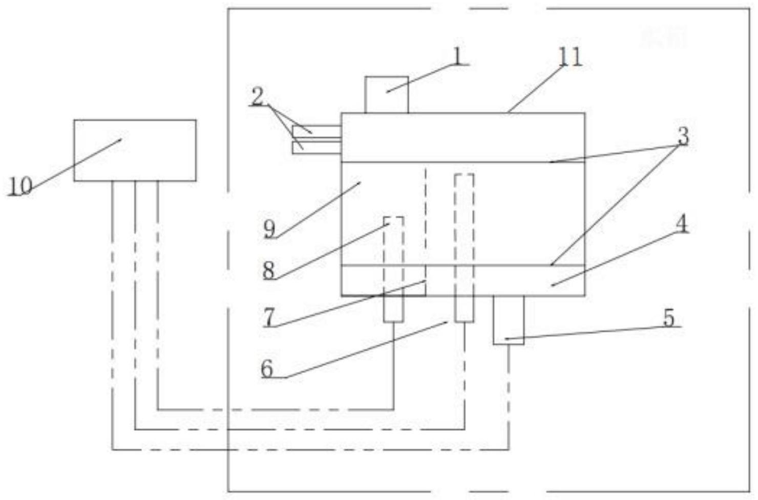
本发明涉及一种燃料电池系统的膨胀水箱及其工作方法,燃料电池系统的膨胀水箱包括箱体、加水盖和补水阀,加水盖安装于所述箱体顶部,补水阀安装于箱体底部,箱体内还包括水箱隔板和电导率检测仪,水箱隔板竖直设置并将箱体分隔成水箱左水室和水箱右水室,水箱左水室和水箱右水室连通,加水盖位于水箱左水室上方,水箱左水室底部设置有电导率检测仪,补水阀位于水箱右水室底部,电导率检测仪和补水阀分别与控制器电性连接,通过在水箱内设置电导率检测仪,可检测加入膨胀水箱内的液体的电导率值,并根据电导率值判断所加防冻液是否合格,有效防止加错防冻液,避免因防冻液不合格导致燃料电池系统出现绝缘故障、影响电堆使用寿命。


