授权公布号:CN108461777B
一种用于燃料电池堆的热处理系统
有效
申请
2018-03-16
申请公布
2018-08-28
授权
2024-03-22
预估到期
2038-03-16
| 申请号 | CN201810216165.0 |
| 申请日 | 2018-03-16 |
| 申请公布号 | CN108461777A |
| 申请公布日 | 2018-08-28 |
| 授权公布号 | CN108461777B |
| 授权公告日 | 2024-03-22 |
| 分类号 | H01M8/04007;H01M8/04029 |
| 分类 | 基本电气元件; |
| 申请人名称 | 北京亿华通科技股份有限公司 |
| 申请人地址 | 北京市海淀区西小口路66号中关村东升科技园B-6C701 |
专利法律状态
2024-03-22
授权
状态信息
授权
2018-09-21
实质审查的生效
状态信息
实质审查的生效;IPC(主分类):H01M8/04007;申请日:20180316
2018-08-28
公布
状态信息
公布
摘要
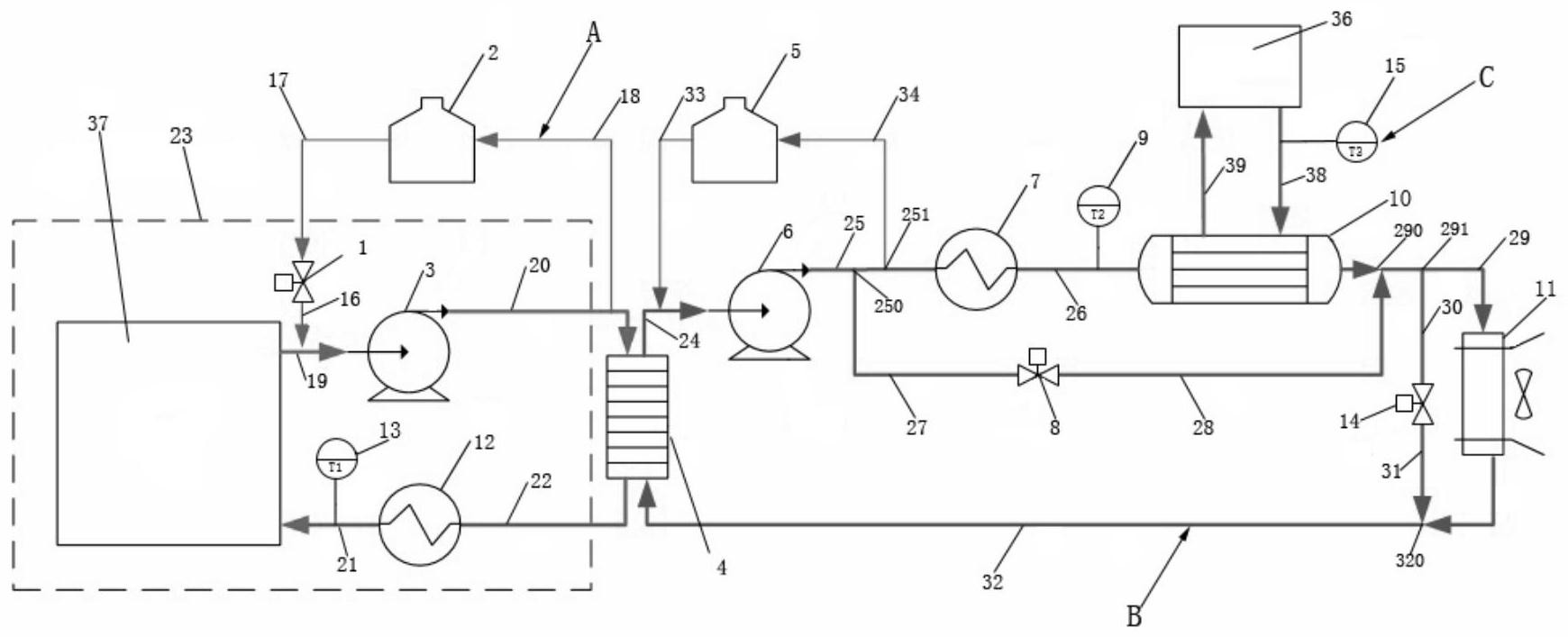
本发明公开了一种用于燃料电池堆的热处理系统,其包括第一散热循环回路、第二散热循环回路和第三散热循环回路,第一散热循环回路通过第一换热器与第二散热循环回路连通,第二散热循环回路通过第二换热器与第三散热循环回路连通,并且第一散热循环回路与燃料电池堆连通;第一散热循环回路和第二散热循环回路内均设有冷却液,该冷却液为燃料电池堆专用防冻液,用于回收燃料电池堆产生的废热;第三散热循环回路包括散热器,散热器为风扇,用于利用经过第一散热循环回路和第二散热循环回路回收的废热进行供暖。本发明的热处理系统优化了冷启动用量及冷启动时间,大大的提高了对燃料电池运行时产生的热能的利用率。


