授权公布号:CN214890403U
一种轴承润滑系统
有效
申请
2021-08-02
申请公布
1970-01-01
授权
2021-11-26
预估到期
2031-08-02
| 申请号 | CN202121790133.5 |
| 申请日 | 2021-08-02 |
| 授权公布号 | CN214890403U |
| 授权公告日 | 2021-11-26 |
| 分类号 | F16N7/38;F16N29/00;F16C41/00 |
| 分类 | 工程元件或部件;为产生和保持机器或设备的有效运行的一般措施;一般绝热; |
| 申请人名称 | 山东中科普锐检测技术有限公司 |
| 申请人地址 | 山东省潍坊市高新区银枫路光电产业园第三加速器5座 |
专利法律状态
2021-11-26
授权
状态信息
授权
摘要
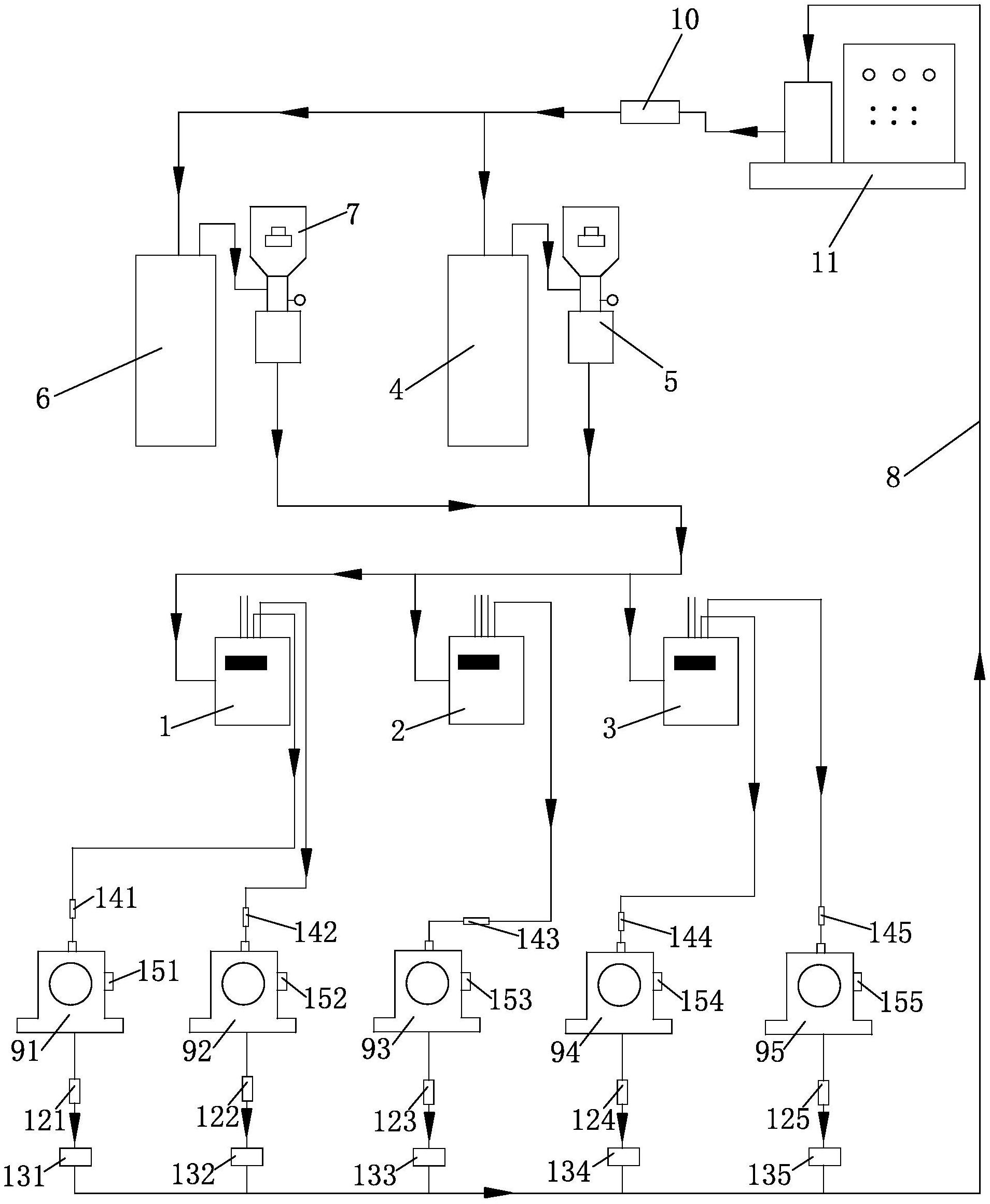
本实用新型公开了一种轴承润滑系统,轴承润滑系统的用于油液流通的管路上设置有供油装置,供油装置的出油侧通过管路连接有至少一个分油箱,每个分油箱的出油侧通过管路至少连接一个轴承;每个轴承的出油侧的管路上皆依次设置有温度传感器和油品介电常数传感器;油品介电常数传感器的出油侧的管路上设置有净油机,净油机的出油侧的管路上设置有油品分析仪,油品分析仪的出油侧通过管路连接供油装置。温度传感器、油品分析仪、以及油品介电常数传感器皆与控制柜电连接,能够有有效监控轴承的工作状态,降低轴承维护成本,并且经过净油机净化的润滑油能够被循环利用,提高经济效益。


