授权公布号:CN218208958U
润滑油监测与净化装置
有效
申请
2022-11-02
申请公布
1970-01-01
授权
2023-01-03
预估到期
2032-11-02
| 申请号 | CN202222914359.2 |
| 申请日 | 2022-11-02 |
| 授权公布号 | CN218208958U |
| 授权公告日 | 2023-01-03 |
| 分类号 | F16N29/00;F16N39/06;F16N7/38 |
| 分类 | 工程元件或部件;为产生和保持机器或设备的有效运行的一般措施;一般绝热; |
| 申请人名称 | 山东中科普锐检测技术有限公司 |
| 申请人地址 | 山东省潍坊市高新区银枫路66号光电产业园第三加速器5座 |
专利法律状态
2023-01-03
授权
状态信息
授权
摘要
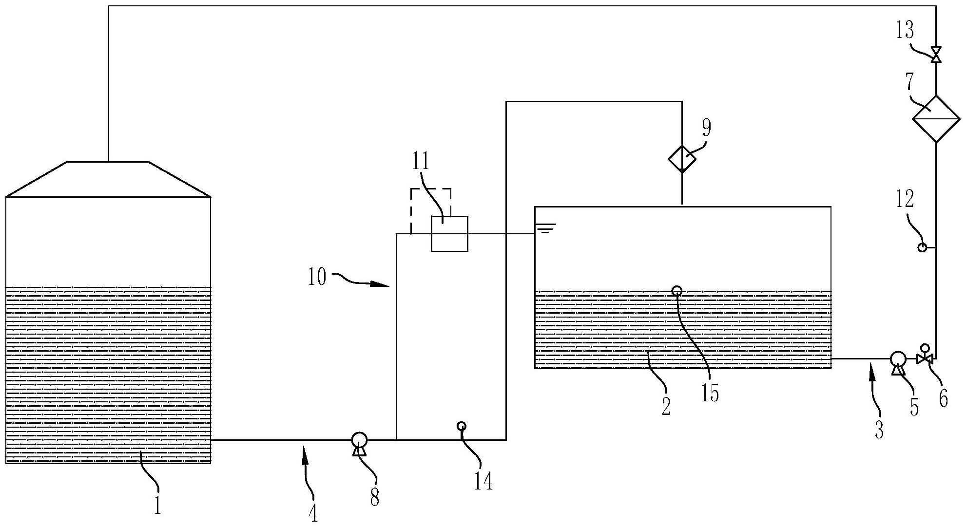
本实用新型公开了一种润滑油监测与净化装置,用于对润滑油箱内的润滑油进行监测及净化,包括过渡油箱,所述过渡油箱设有排油口和回油口,所述过渡油箱的排油口与润滑油箱之间设置有排油管路,所述过渡油箱的回油口与润滑油箱之间设置有回油管路;所述排油管路上依次安装有排油泵、流量调节控制阀和吸附脱水过滤器,所述回油管路上依次安装有供油泵和离心转子滤清器;所述供油泵的出口与所述过渡油箱之间设置有压力调节支路,所述压力调节支路上安装有压力调节阀。本实用新型管路设计更加合理,油液颗粒物的净化分离与油液中水分的吸附脱离同时进行,净化效率较高;可以确保过渡油箱内的油液液位始终保持在一定范围内,避免油液外溢。


