授权公布号:CN218719488U
一种水管安装结构
有效
申请
2022-10-09
申请公布
1970-01-01
授权
2023-03-24
预估到期
2032-10-09
| 申请号 | CN202222638647.X |
| 申请日 | 2022-10-09 |
| 授权公布号 | CN218719488U |
| 授权公告日 | 2023-03-24 |
| 分类号 | F16L21/08;F16L37/00 |
| 分类 | 工程元件或部件;为产生和保持机器或设备的有效运行的一般措施;一般绝热; |
| 申请人名称 | 广东玛格家居有限公司 |
| 申请人地址 | 广东省佛山市三水区中心科技工业区大塘园A区68-4号(自编号:1号一3号) |
专利法律状态
2023-03-24
授权
状态信息
授权
摘要
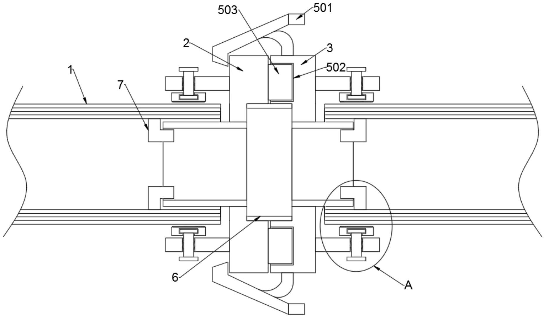
本实用新型公开了一种水管安装结构,包括水管本体;所述水管本体的一端设置有第一连接座,第一连接座的一侧设置有第二连接座,第二连接座的外部设置有连接机构,第二连接座通过连接机构与第一连接座卡合安装;本实用新型通过在第一连接座和第二连接座的另一侧设置有连接结构,水管本体的一端会放置在安装板与连接管的之间,此时,人员可以通过转动外部的螺杆,使螺杆内部的挤压板会对水管本体进行挤压,同时可以通过挤压板内部的摩擦层来增加挤压板与水管本体外部的摩擦性,从而能够快速的将第一连接座和水管本体进行安装,无需借用外部的工具对其安装,同时避免装置在使用的过程中出现脱落的情况,进而能够保证装置能够正常使用。


