授权公布号:CN216675477U
一种双重压力保护的饮水设备
有效
申请
2021-11-04
申请公布
1970-01-01
授权
2022-06-07
预估到期
2031-11-04
| 申请号 | CN202122690194.0 |
| 申请日 | 2021-11-04 |
| 授权公布号 | CN216675477U |
| 授权公告日 | 2022-06-07 |
| 分类号 | A47J31/44;A47J31/46;A47J31/56 |
| 分类 | 家具;家庭用的物品或设备;咖啡磨;香料磨;一般吸尘器; |
| 申请人名称 | 南京骏诺电脑开水器制造有限公司 |
| 申请人地址 | 江苏省南京市溧水区东屏镇工业集中区 |
专利法律状态
2022-06-07
授权
状态信息
授权
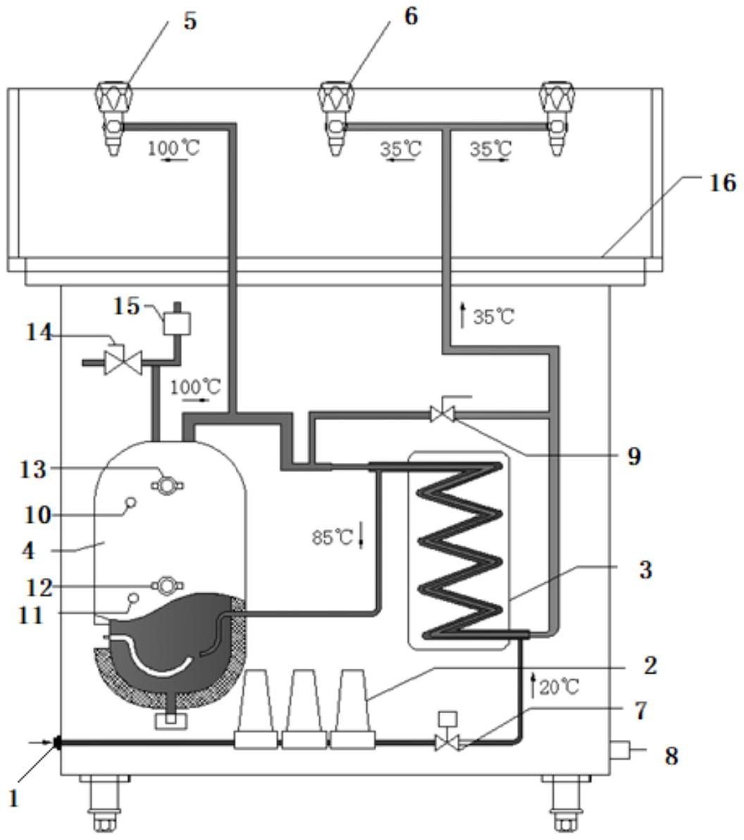
摘要
本实用新型公开了一种双重压力保护的饮水设备,该设备中饮用水经过过滤装置向加热内胆供水的路径中设有热交换器中,在加热内胆向外供水的时候通过热交换器实现温水供应和热水供应。本实用新型在加热内胆内设有温控装置、温度显示装置、超温保护控制器等设备,包括对加热内胆产生的热蒸汽和压力设有排气阀和泄压阀进行压力调节,在温水供应的管道上设有水温调节阀。本实用新型通过热交换实现了节能效果,通过设置的温控及泄压装置提高了安全性。


