授权公布号:CN216667649U
节能降耗的锅炉给水系统
有效
申请
2021-12-30
申请公布
1970-01-01
授权
2022-06-03
预估到期
2031-12-30
| 申请号 | CN202123396114.7 |
| 申请日 | 2021-12-30 |
| 授权公布号 | CN216667649U |
| 授权公告日 | 2022-06-03 |
| 分类号 | F22D1/00;F22D11/00;F22B37/54;F23J15/06;C02F9/02 |
| 分类 | 蒸汽的发生; |
| 申请人名称 | 山东巧媳妇食品集团有限公司 |
| 申请人地址 | 山东省淄博市临淄区齐城农业高新技术开发区宏达路1295号 |
专利法律状态
2022-06-03
授权
状态信息
授权
摘要
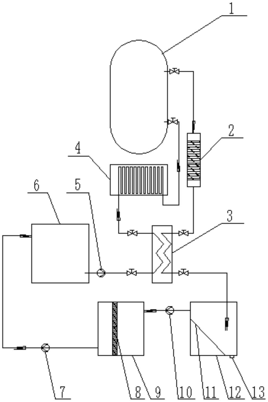
本实用新型涉及锅炉给水技术领域,具体涉及一种节能降耗的锅炉给水系统。所述的节能降耗的锅炉给水系统,包括软水箱、省煤器、锅炉、过滤器、换热器、斜板沉降池和过滤池,所述软水箱的出水管依次经换热器、省煤器后连接锅炉的进水口,所述锅炉的排污管依次经过滤器、换热器后连接斜板沉降池,斜板沉降池的清液出口连接过滤池,过滤池的清水出口连接软水箱的进水口。本实用新型的锅炉给水系统,结构简单,对锅炉的烟气预热和排污水预热进行了综合利用,同时对锅炉排污水也进行了循环利用,具有节能降耗的作用。


