授权公布号:CN217971622U
一种生产聚葡萄糖的投料装置
有效
申请
2022-09-06
申请公布
1970-01-01
授权
2022-12-06
预估到期
2032-09-06
| 申请号 | CN202222355714.7 |
| 申请日 | 2022-09-06 |
| 授权公布号 | CN217971622U |
| 授权公告日 | 2022-12-06 |
| 分类号 | B65G53/24;B65G53/34 |
| 分类 | 输送;包装;贮存;搬运薄的或细丝状材料; |
| 申请人名称 | 保龄宝生物股份有限公司 |
| 申请人地址 | 山东省德州市禹城市禹城国家高新技术产业开发区东外环路1号 |
专利法律状态
2022-12-06
授权
状态信息
授权
摘要
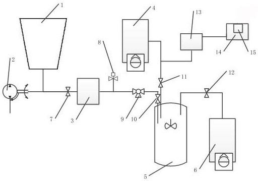
本实用新型公开了一种生产聚葡萄糖的投料装置,属于聚葡萄糖生产技术领域。该投料装置包括储料仓、绞龙机、称重罐、真空泵Ⅰ、反应釜和真空泵Ⅱ,储料仓分别与绞龙机和称重罐通过管道连接,称重罐、真空泵Ⅰ和真空泵Ⅱ分别与反应釜通过管道连接;储料仓与称重罐间的管道上设有阀门Ⅰ,称重罐与反应釜间的管道上设有阀门Ⅱ,真空泵Ⅰ与反应釜间的管道设有阀门Ⅲ,真空泵Ⅱ与反应釜间的管道设有阀门Ⅳ。两台连接反应釜的真空泵分别控制吸料和负压反应,对比正压聚合,显著减少了正压反应时真空泵对粉尘的外吸,且负压反应提高了反应过程安全性,全程负压抽料,可预防正压送料时上料管道卡扣间粉尘外溢。


