授权公布号:CN207395044U
一种两级溶液除湿混合冷热源利用复合型空调系统
失效
申请
2017-06-06
申请公布
1970-01-01
授权
2018-05-22
预估到期
2027-06-06
| 申请号 | CN201720651515.7 |
| 申请日 | 2017-06-06 |
| 授权公布号 | CN207395044U |
| 授权公告日 | 2018-05-22 |
| 分类号 | F24F5/00;F24F3/14;F24F13/30 |
| 分类 | 供热;炉灶;通风; |
| 申请人名称 | 格瑞智慧人居环境科技(江苏)有限公司 |
| 申请人地址 | 江苏省常州市武进区牛塘镇延政西大道8号创研中心215室 |
专利法律状态
2023-06-16
专利权的终止
状态信息
未缴年费专利权终止;IPC(主分类):F24F5/00;申请日:20170606;授权公告日:20180522
2020-06-02
专利权人的姓名或者名称、地址的变更
状态信息
专利权人的姓名或者名称、地址的变更;IPC(主分类):F24F5/00;变更事项:专利权人;变更前:江苏格瑞力德空调制冷设备有限公司;变更后:格瑞智慧人居环境科技(江苏)有限公司;变更事项:地址;变更前:213000 江苏省常州市武进区牛塘镇延政西大道8号创研中心215室;变更后:213000 江苏省常州市武进区牛塘镇延政西大道8号创研中心215室
2018-05-22
授权
状态信息
授权
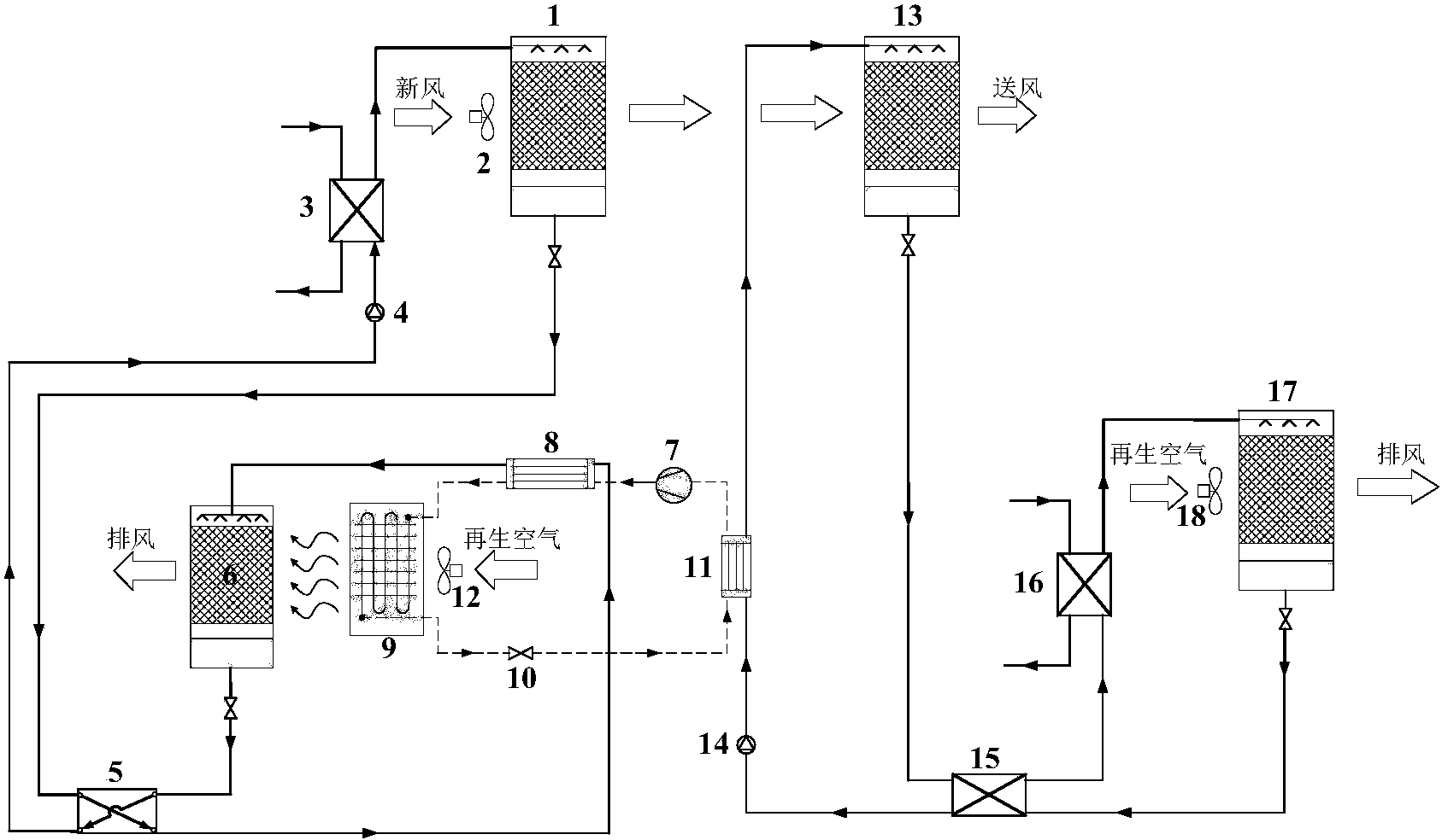
摘要
本实用新型涉及一种两级溶液除湿混合冷热源利用复合空调系统,主要由两级溶液除湿再生循环系统和一个热泵系统组成。新风由二个除湿器进行分温湿度区的两级处理,高温高湿度空气被第一除湿器利用常温溶液处理,随后温度和湿度都有所降低的空气再由第二除湿器内的低温溶液进一步降温除湿。第一除湿器所使用的冷源为30℃左右的冷却水,第一再生器则使用热泵的冷凝热进行再生;第二除湿器冷源为蒸发器,第二再生器使用50℃以下的余热水进行加热。该机组将新风处理过程划分为两个区间,合理的利用了对应温度的冷源,同时根据负荷处理量的大小规划了溶液再生过程中热量的使用和分配,提高了冷热源的使用效率,还使空调系统整体能效有了很大的提升。


