授权公布号:CN207451990U
用于超仿棉聚酯连续生产的系统
有效
申请
2017-07-17
申请公布
1970-01-01
授权
2018-06-05
预估到期
2027-07-17
| 申请号 | CN201720868666.8 |
| 申请日 | 2017-07-17 |
| 授权公布号 | CN207451990U |
| 授权公告日 | 2018-06-05 |
| 分类号 | C08G63/78;D01F6/92;D01F1/10 |
| 分类 | 有机高分子化合物;其制备或化学加工;以其为基料的组合物; |
| 申请人名称 | 三房巷集团有限公司 |
| 申请人地址 | 江苏省江阴市周庄镇三房巷村三房巷1号 |
专利法律状态
2018-06-05
授权
状态信息
授权
摘要
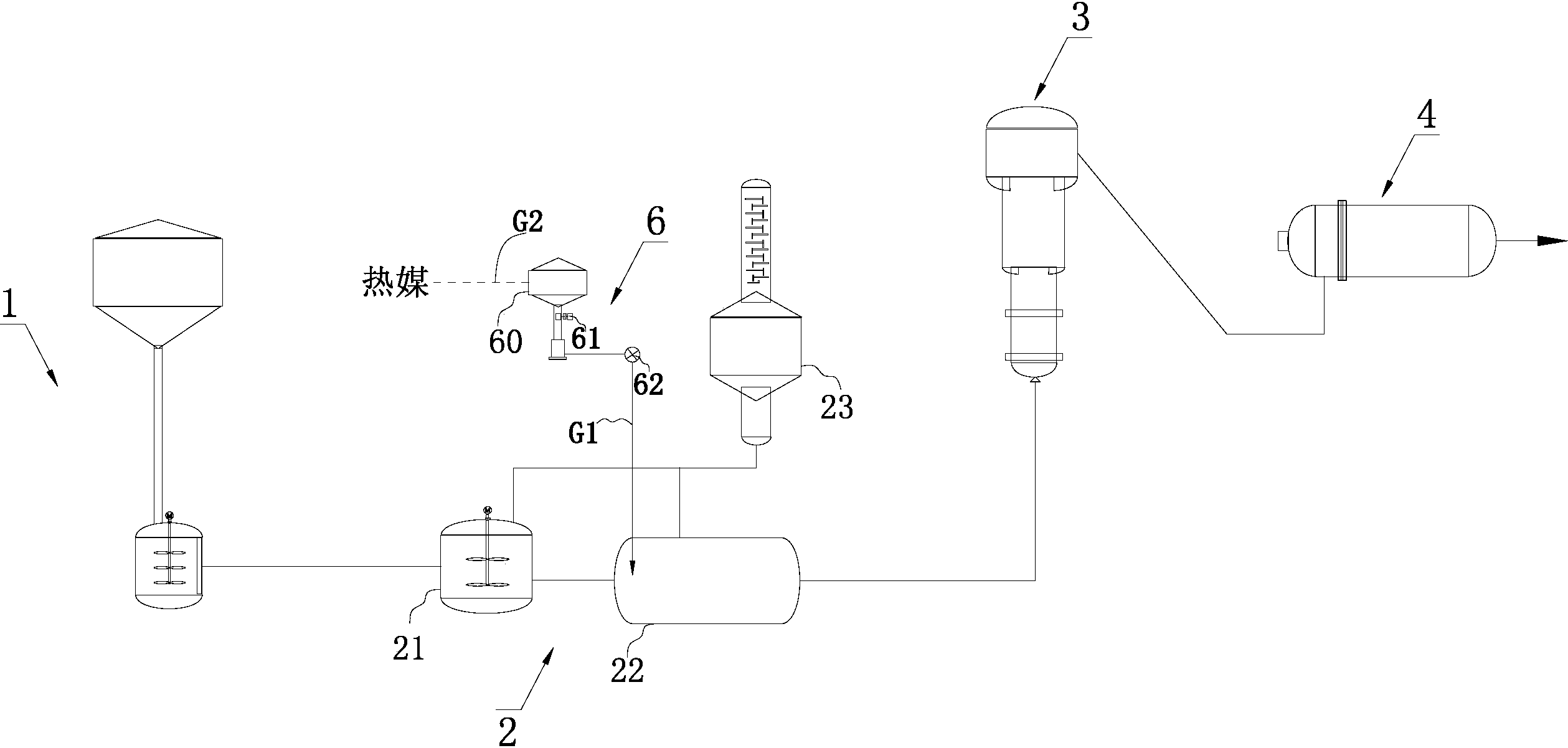
本实用新型涉及一种用于超仿棉聚酯连续生产的系统,其包括用于为生产供热的热媒系统,依次连接的原料混合供应系统、酯化分离系统、预聚系统、终聚系统,酯化分离系统包括依次连接的第一酯化反应釜体和第二酯化反应釜体以及蒸馏塔,热媒系统包括发热装置、气相循环加热系统和液相循环加热系统、旁通机构;该生产系统还包括用于配制吸湿母液的吸湿母液配制装置。本实用新型的生产系统,实现超仿棉聚酯纤维的连续生产,其生产的聚酯熔体加工而成的聚酯纤维具有表面及内部亲水化、纤维截面异形化、纤维内部结构微孔化的特征,具有良好的吸湿导湿性能。


