授权公布号:CN218536381U
一种新型高精度充电桩
有效
申请
2022-05-31
申请公布
1970-01-01
授权
2023-02-28
预估到期
2032-05-31
| 申请号 | CN202221336483.9 |
| 申请日 | 2022-05-31 |
| 授权公布号 | CN218536381U |
| 授权公告日 | 2023-02-28 |
| 分类号 | B60L53/31;B60L53/30;B60L53/66 |
| 分类 | 一般车辆; |
| 申请人名称 | 郑州叮叮智能科技有限公司 |
| 申请人地址 | 河南省郑州市高新技术产业开发区西三环路283号国家大学科技园18号楼B座11层 |
专利法律状态
2023-02-28
授权
状态信息
授权
摘要
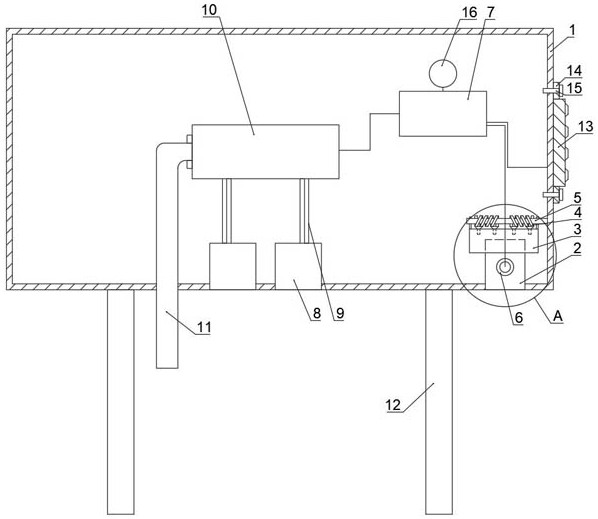
本实用新型公开了一种新型高精度充电桩,属于充电桩技术领域,包括充电桩本体,充电桩本体的下部设置有刷卡槽,充电桩本体内还设置有无线控制模块;刷卡槽设置在充电桩本体的右侧下部且刷卡槽的槽口朝向正下方,刷卡槽的最上部设置有两个互相配合的夹紧板,夹紧板的背面设置有扭簧,扭簧和夹紧板均铰接设置在转轴上,转轴转动设置在安装架上,夹紧板的内侧面上固定设置有绒面,刷卡槽的一侧设置有感应金属环;本实用新型通过将刷卡的刷卡槽调整到充电桩的下部,在不影响充电的同时,可以对刷卡槽提供一定的保护,同时提高充电卡感应的精准度。


