授权公布号:CN106451335B
基于电磁差动的SPD后备保护器
有效
申请
2016-10-12
申请公布
2017-02-22
授权
2018-07-31
预估到期
2036-10-12
| 申请号 | CN201610891558.2 |
| 申请日 | 2016-10-12 |
| 申请公布号 | CN106451335A |
| 申请公布日 | 2017-02-22 |
| 授权公布号 | CN106451335B |
| 授权公告日 | 2018-07-31 |
| 分类号 | H02H3/08;H02H9/02 |
| 分类 | 发电、变电或配电; |
| 申请人名称 | 武汉爱劳高科技有限责任公司 |
| 申请人地址 | 湖北省武汉市洪山区关山二路关东科技工业园3号产业区2号楼4楼 |
专利法律状态
2018-07-31
授权
状态信息
授权
2017-03-22
实质审查的生效
状态信息
实质审查的生效IPC(主分类):H02H 3/08申请日:20161012
2017-02-22
公布
状态信息
公布
摘要
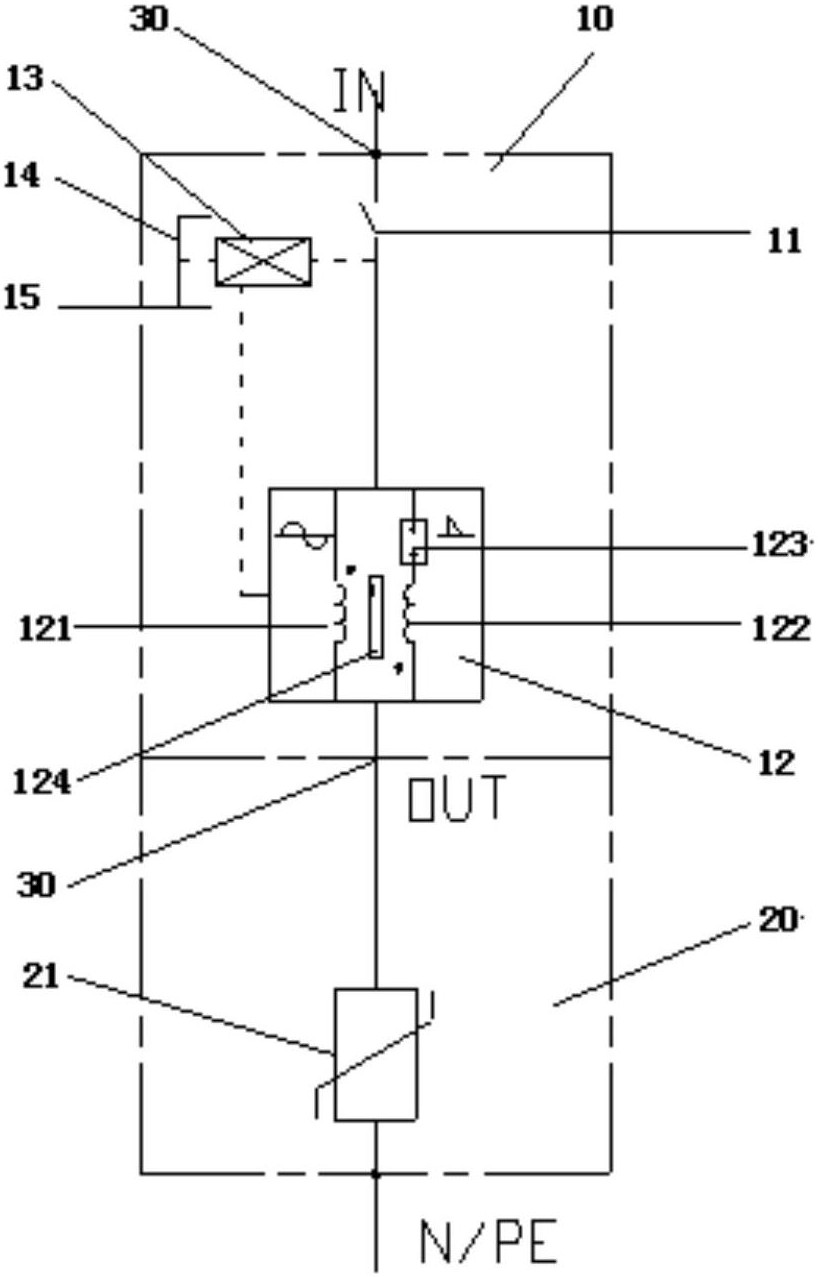
本发明公开了一种基于电磁差动的SPD后备保护器,涉及雷电过电压压保护装置。本发明包括SPD(20)和螺钉压接线端子(30);设置有保护单元(10);保护单元(10)、螺钉压接线端子(30)和SPD(20)依次连接;所述的保护单元(10)包括触点开关(11)、电磁差动工频过流检测器(12)、过流脱扣机构(13)、手动合闸柄(14)和故障指示(15)。本发明采用常规小型短路器的螺钉压接线端子,接线方便;采用电磁差动工频过流检测器,具有小于1A工频电流的脱扣、在高幅值雷电电闪浪涌的作用下不脱扣的性能;在雷电电闪浪涌作用下,呈现低残压;优异的雷电防护性能,保障了系统的使用安全,适用于各类SPD的后备保护。


