授权公布号:CN107800989B
基于动态帧率检测的视频显示方法、系统及网络录像机
有效
申请
2017-10-16
申请公布
2018-03-13
授权
2021-01-05
预估到期
2037-10-16
| 申请号 | CN201710962860.7 |
| 申请日 | 2017-10-16 |
| 申请公布号 | CN107800989A |
| 申请公布日 | 2018-03-13 |
| 授权公布号 | CN107800989B |
| 授权公告日 | 2021-01-05 |
| 分类号 | H04N7/01 |
| 分类 | 电通信技术; |
| 申请人名称 | 深圳市天视通电子科技有限公司 |
| 申请人地址 | 广东省深圳市南山区高新中区科文路8号中钢科技园4楼3区 |
专利法律状态
2021-01-05
授权
状态信息
授权
2018-04-06
实质审查的生效
状态信息
实质审查的生效
2018-03-13
公布
状态信息
公布
摘要
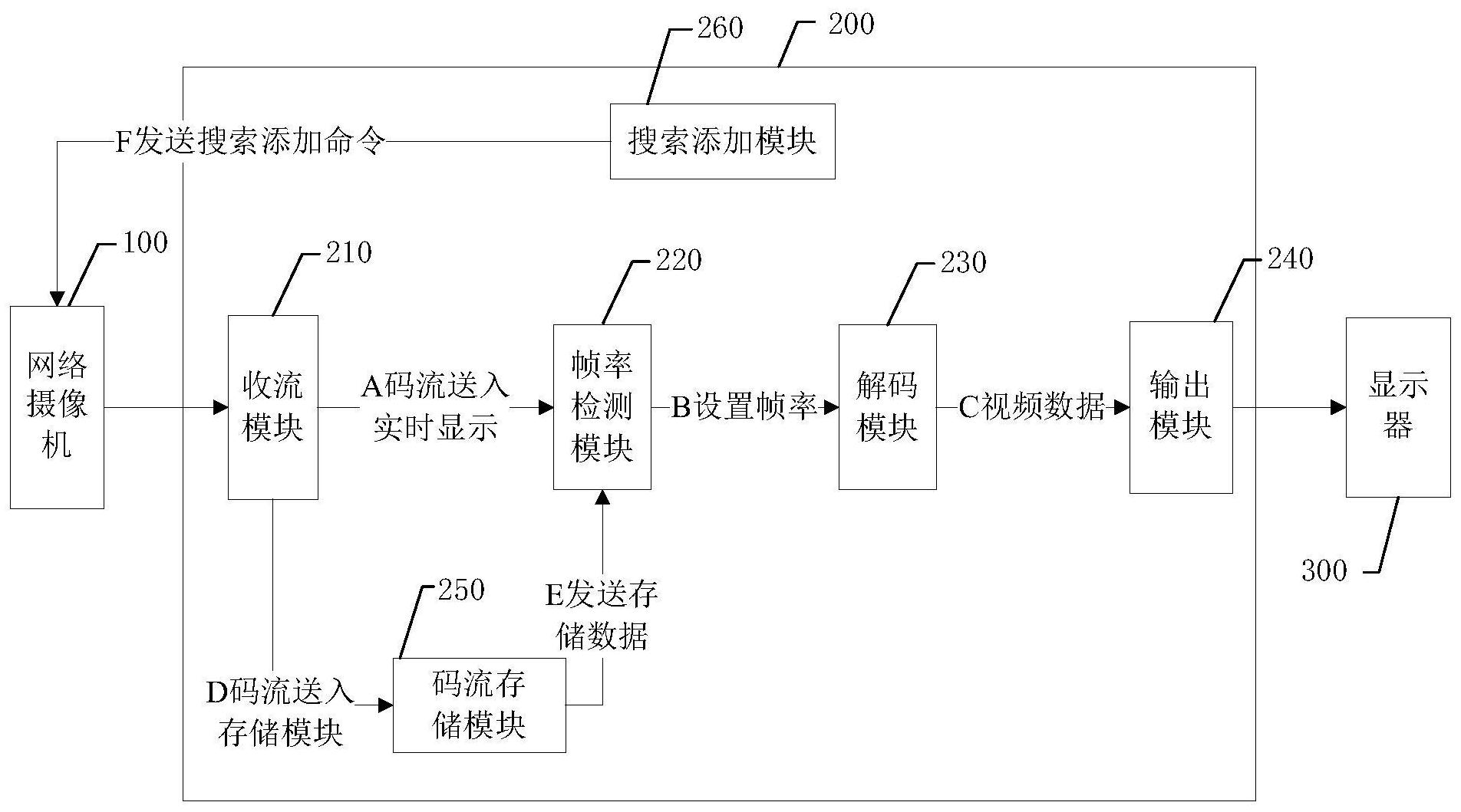
本发明公开基于动态帧率检测的视频显示方法、系统及网络录像机,其中,视频显示方法包括步骤:A、网络摄像机采集视频数据并进行编码,再将编码后的码流发送至网络录像机;B、网络录像机对接收到的码流进行帧率检测,若检测到帧率发生变化,记录变化后的帧率,并按照变化后的帧率对所述码流进行解码;C、将解码后的视频数据发送至显示器上进行显示。本发明对接收到的码流进行解码前,先检测帧率,这样当检测到帧率发生变化时,按照变化后的帧率进行解码,从而彻底解决视频出现异常、卡顿的问题,提高了视频播放的流畅度。


