授权公布号:CN109984602B
饮水机
有效
申请
2018-01-02
申请公布
2019-07-09
授权
2023-12-12
预估到期
2038-01-02
| 申请号 | CN201810001434.1 |
| 申请日 | 2018-01-02 |
| 申请公布号 | CN109984602A |
| 申请公布日 | 2019-07-09 |
| 授权公布号 | CN109984602B |
| 授权公告日 | 2023-12-12 |
| 分类号 | A47J31/00;A47J31/44;A47J31/46 |
| 分类 | 家具;家庭用的物品或设备;咖啡磨;香料磨;一般吸尘器; |
| 申请人名称 | 青岛海尔施特劳斯水设备有限公司 |
| 申请人地址 | 山东省青岛市胶州市海尔路1号 |
专利法律状态
2023-12-12
授权
状态信息
授权
2019-07-09
公布
状态信息
公布
摘要
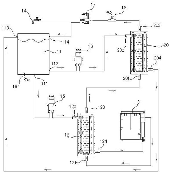
本发明公开了一种饮水机,包括水箱、第一热交换器、第二热交换器以及加热装置,所述第一热交换器具有第一冷水通道和第一热水通道,所述第二热交换器具有第二冷水通道和第二热水通道,所述水箱具有第一出水口、第二出水口以及第一回水口,所述水箱的第一出水口与所述第一冷水通道的入口连接,所述第一冷水通道的出口与所述加热装置的进水端连接,所述加热装置的出水端与所述第一热水通道的入口连接,所述第一热水通道的出口与所述第二热水通道的入口连接。本发明的饮水机,加热装置中不贮存温水,随着开启水龙头才开始进行加热、降温进行制水,杜绝了细菌的滋生问题,保证了饮用水的质量。


