授权公布号:CN219363302U
厨下制水系统及其厨下饮水装置
有效
申请
2023-03-20
申请公布
1970-01-01
授权
2023-07-18
预估到期
2033-03-20
| 申请号 | CN202320542998.2 |
| 申请日 | 2023-03-20 |
| 授权公布号 | CN219363302U |
| 授权公告日 | 2023-07-18 |
| 分类号 | C02F1/02;A47J31/44;A47J31/54 |
| 分类 | 水、废水、污水或污泥的处理; |
| 申请人名称 | 青岛海尔施特劳斯水设备有限公司 |
| 申请人地址 | 山东省青岛市胶州市海尔路1号 |
专利法律状态
2023-07-18
授权
状态信息
授权
摘要
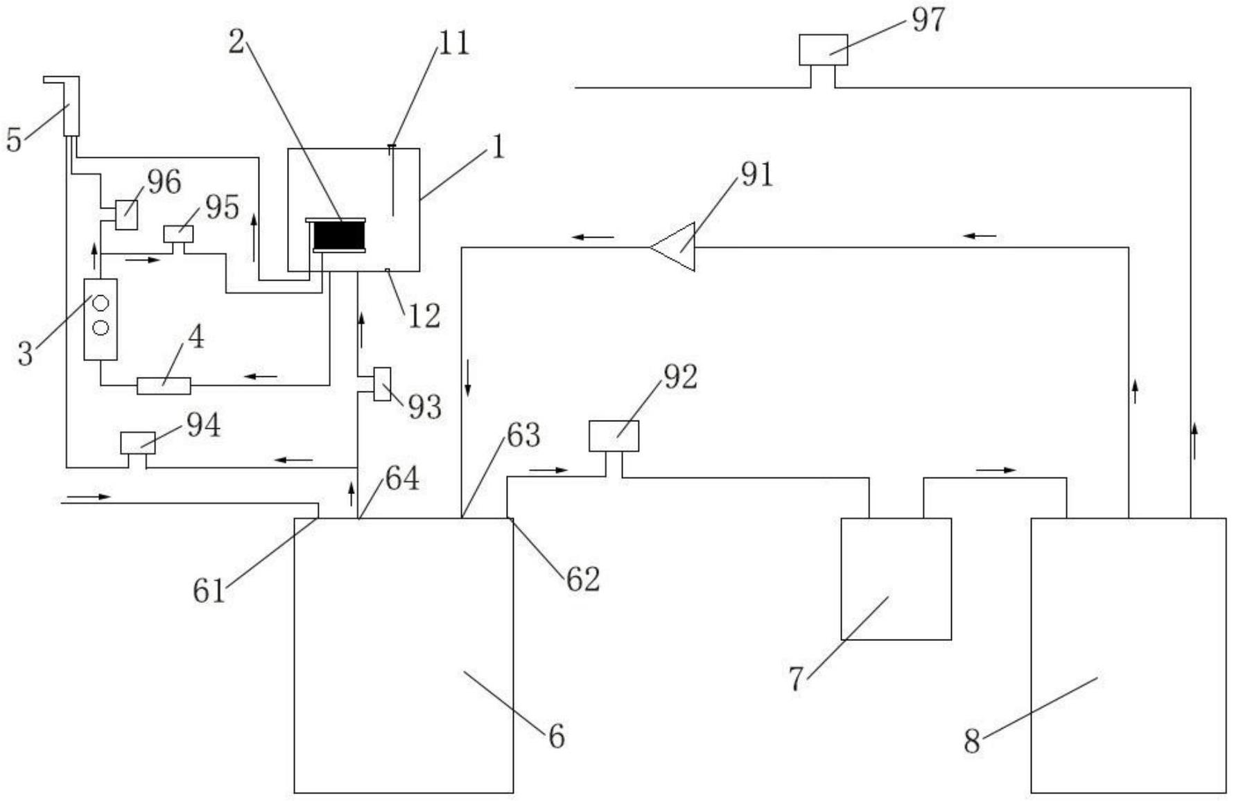
本实用新型涉及厨下饮水设备技术领域,具体提供一种厨下制水系统及其厨下饮水装置。该厨下制水系统包括过滤单元、水箱、换热组件以及加热体;其中,过滤单元的进水端接入水源;水箱与过滤单元的净水端连通;换热组件包括热水进口和温水出口,温水出口与出水端连通;加热体包括进水口和出水口,加热体的进水口与水箱连通,加热体的出水口与换热组件的热水进口连通或者加热体的出水口分别与换热组件的热水进口和出水端连通;其中,换热组件位于在水箱的腔室内。过滤单元过滤后的常温纯水存储在水箱内,纯水经过加热体加热烧开后进入换热组件内,换热组件在水箱内进行换热降温,减少换热组件占用过多的厨下空间,节约了厨下制水系统的体积。


