授权公布号:CN215712899U
用于摘酒的酒精度监控系统及白酒酿造设备
有效
申请
2020-12-28
申请公布
1970-01-01
授权
2022-02-01
预估到期
2030-12-28
| 申请号 | CN202023230766.9 |
| 申请日 | 2020-12-28 |
| 授权公布号 | CN215712899U |
| 授权公告日 | 2022-02-01 |
| 分类号 | C12H6/02;G01N33/14;G01N9/36;G01K13/02;G01F1/76 |
| 分类 | 生物化学;啤酒;烈性酒;果汁酒;醋;微生物学;酶学;突变或遗传工程; |
| 申请人名称 | 四川水井坊股份有限公司 |
| 申请人地址 | 四川省成都市金牛区全兴路9号 |
专利法律状态
2022-02-01
授权
状态信息
授权
摘要
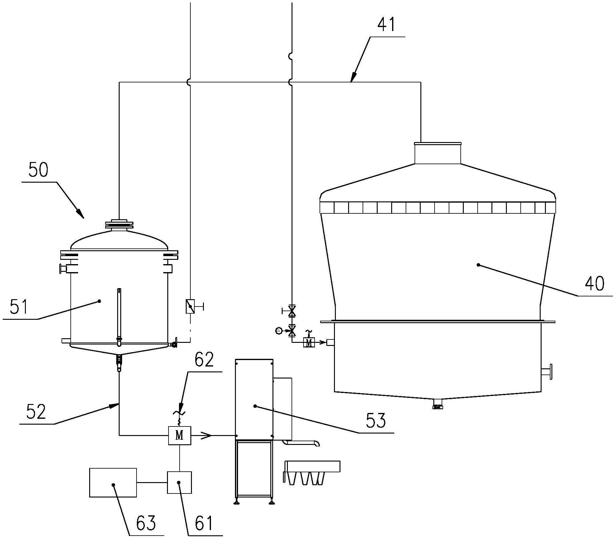
本实用新型属于酿酒设备领域,具体公开了一种应用到白酒酿造设备上并植入相应的现有控制程序后,可实时检测出蒸馏出酒的酒精度的监控系统,以及包括上述监控系统的白酒酿造设备。用于摘酒的酒精度监控系统,包括植入有白酒温度和密度与酒精度换算表的控制器,以及检测装置;检测装置与控制器电性连接,检测装置内设置有温度传感器和密度传感器。该用于摘酒的酒精度监控系统应用到白酒酿造设备上并植入相应的现有控制程序后,通过检测装置内设置的温度传感器和密度传感器可实时检测接酒管路内蒸馏出酒的温度和密度并反馈给控制器,由控制器将测得的温度和密度换算为蒸馏出酒的酒精度,测得结果及时、准确,利于摘酒装置分段摘酒。


