授权公布号:CN215576187U
一种智能喷雾系统的设备控制装置
有效
申请
2021-06-15
申请公布
1970-01-01
授权
2022-01-18
预估到期
2031-06-15
| 申请号 | CN202121331107.6 |
| 申请日 | 2021-06-15 |
| 授权公布号 | CN215576187U |
| 授权公告日 | 2022-01-18 |
| 分类号 | G05B19/042 |
| 分类 | 控制;调节; |
| 申请人名称 | 上海熊猫清洁机械有限公司 |
| 申请人地址 | 上海市奉贤区大叶公路6890号 |
专利法律状态
2022-01-18
授权
状态信息
授权
摘要
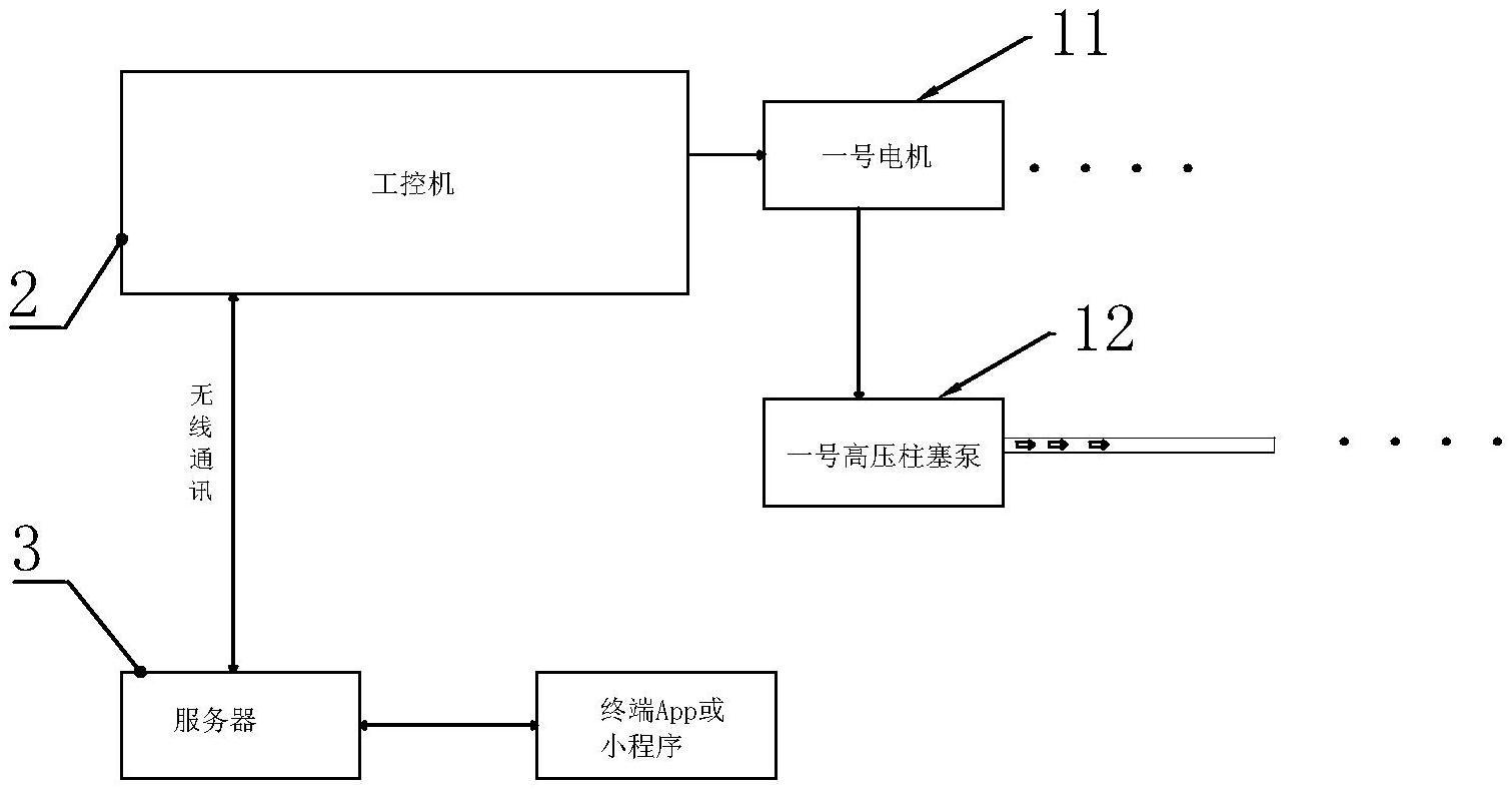
本实用新型公开了一种智能喷雾系统的设备控制装置,所述的智能喷雾系统的设备为被控对象,该被控对象至少包括有一台电机以及受该电机驱动的泵;设备控制系统包括有工控机,该工控机上设置有用于对被控对象的运行信息进行传感采集的数据采集单元;所述的工控机上还设置有无线通讯模块,该无线通讯模块以无线通讯方式与服务器连接,所述的服务器与终端APP或者小程序通讯连接。本实用新型具有以下优点和效果:操作人员可通过显示屏实现对工控机的现场控制,而在远端,通过在手机或者平板电脑中的APP或小程序控制终端。


