授权公布号:CN209092739U
一种MVR循环式蒸发器
有效
申请
2018-11-15
申请公布
1970-01-01
授权
2019-07-12
预估到期
2028-11-15
| 申请号 | CN201821882692.7 |
| 申请日 | 2018-11-15 |
| 授权公布号 | CN209092739U |
| 授权公告日 | 2019-07-12 |
| 分类号 | B01D1/00;B01D1/30 |
| 分类 | 一般的物理或化学的方法或装置; |
| 申请人名称 | 四川省川南酿造有限公司 |
| 申请人地址 | 四川省眉山市经济开发区东区 |
专利法律状态
2019-07-12
授权
状态信息
授权
摘要
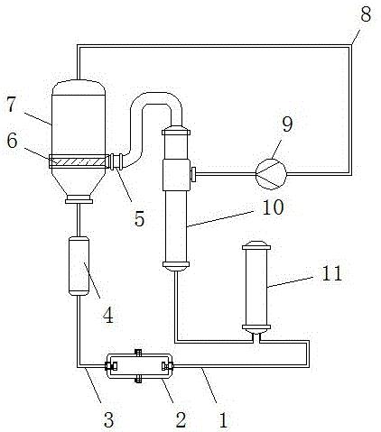
本实用新型公开了一种MVR循环式蒸发器,包括产品存放装置、分离器、蒸发室、压缩风机、加热器和预热器,所述分离器下端连接出液管,所述分离器上端通过连接管与蒸发室连接,所述蒸发室内部下端安装有浓度筛选膜,所述蒸发室位于浓度筛选膜的侧端面通过连接管安装有真空泵,所述真空泵通过连接管与加热器连接,所述加热器侧端通过连接管连接压缩风机,压缩风机通过连接管与蒸发室顶端连接,所述预热器输出端与加热器之间通过连接管连接,所述预热器输入端连接进液管,所述产品存放装置由两个对接存放装置对接构成。本实用新型通过设置产品存放装置,具有产品降温便携利用、连接应用方式可选化的优点。


