授权公布号:CN219252897U
一种乳化液的过滤装置
有效
申请
2023-03-30
申请公布
1970-01-01
授权
2023-06-27
预估到期
2033-03-30
| 申请号 | CN202320676279.X |
| 申请日 | 2023-03-30 |
| 授权公布号 | CN219252897U |
| 授权公告日 | 2023-06-27 |
| 分类号 | B03C1/30 |
| 分类 | 用液体或用风力摇床或风力跳汰机分离固体物料;从固体物料或流体中分离固体物料的磁或静电分离;高压电场分离〔5〕; |
| 申请人名称 | 广西北港不锈钢有限公司 |
| 申请人地址 | 广西壮族自治区北海市铁山港区四号路与七号路交汇处 |
专利法律状态
2023-06-27
授权
状态信息
授权
摘要
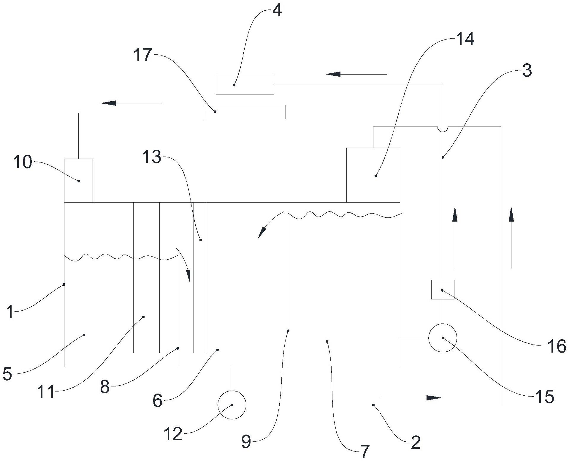
本实用新型提供一种乳化液的过滤装置,包括箱体、第一输油管和第二输油管,其中,所述箱体内设置有第一格油箱、第二格油箱和第三格油箱,喷射到机架的乳化液汇集到集油槽后流入所述第一格油箱,所述第一格油箱内的乳化液能够通过溢流方式流入所述第二格油箱;所述第二格油箱通过所述第一输油管与所述第三格油箱连通,所述第二格油箱内的乳化液通过所述第一输油管流入所述第三格油箱;所述第二输油管的一端与所述第三格油箱连通,所述第二输油管能够将乳化液喷入机架。该过滤装置过滤流程短,乳化液在过滤装置内能够充分循环,保证乳化液的清洁度。解决了因为乳化液得不到充分循环而结块的难题,以及第三格油箱的乳化液浮油问题。


