授权公布号:CN219079078U
瓶装豆瓣生产线的管路调整装置
有效
申请
2023-02-15
申请公布
1970-01-01
授权
2023-05-26
预估到期
2033-02-15
| 申请号 | CN202320217672.2 |
| 申请日 | 2023-02-15 |
| 授权公布号 | CN219079078U |
| 授权公告日 | 2023-05-26 |
| 分类号 | B67C3/26;B67C3/22;B67C3/24 |
| 分类 | 开启或封闭瓶子、罐或类似的容器;液体的贮运; |
| 申请人名称 | 四川省丹丹郫县豆瓣集团股份有限公司 |
| 申请人地址 | 四川省成都市郫都区中国川菜产业化园区永安路38号 |
专利法律状态
2023-05-26
授权
状态信息
授权
摘要
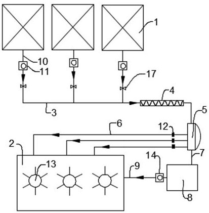
本实用新型公开了一种瓶装豆瓣生产线的管路调整装置,包括条池和混合池,上述条池和混合池之间设有输送管路,上述输送管路连通绞龙管,上述绞龙管用于预搅拌输送管路输出的物料;上述绞龙管连通分流罐,由绞龙管持续将搅拌都的物料输出到分流罐;上述分流罐上设有多个输出管,上述输出管连通混合池;上述分流罐顶部设有排料管,上述排料管连通暂存罐,上述暂存罐通过补偿管道连通混合池;以期望改善现有豆瓣生产线在条池和混合池的转运过程中,效率低下同时转送过程中需要多次翻动,使得物料暴露时间较多的问题。


