授权公布号:CN212309154U
除尘回料系统
有效
申请
2020-04-24
申请公布
1970-01-01
授权
2021-01-08
预估到期
2030-04-24
| 申请号 | CN202020635040.4 |
| 申请日 | 2020-04-24 |
| 授权公布号 | CN212309154U |
| 授权公告日 | 2021-01-08 |
| 分类号 | B01D46/24;B01D46/00 |
| 分类 | 一般的物理或化学的方法或装置; |
| 申请人名称 | 黑龙江成福食品集团有限公司 |
| 申请人地址 | 黑龙江省绥化市肇东市昌五镇经济开发区 |
专利法律状态
2021-01-08
授权
状态信息
授权
摘要
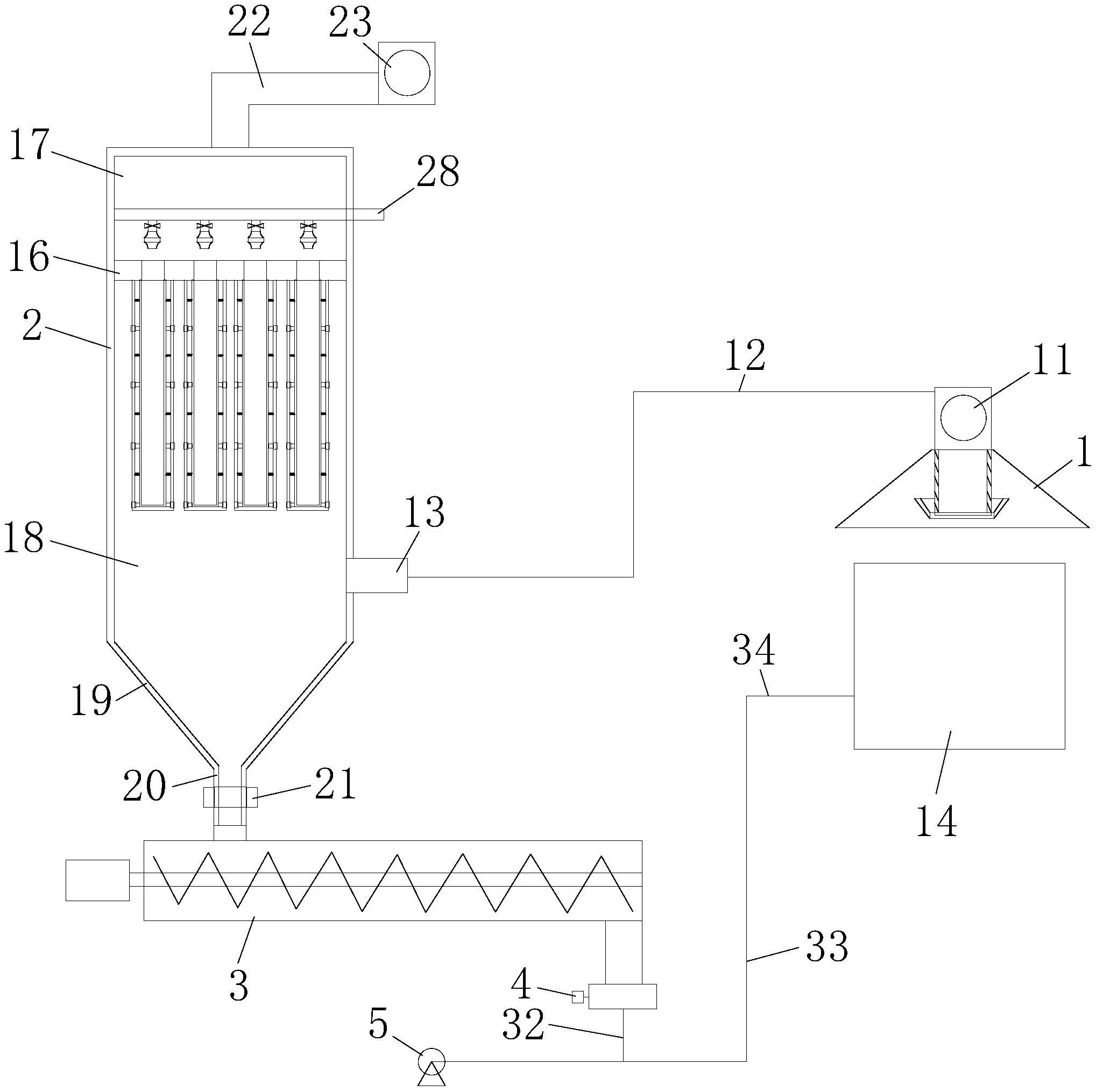
本实用新型提出一种除尘回料系统,涉及除尘设备技术领域;吸尘罩的罩体内设筒状滤网,其下端设密封板和承接槽,上端经吸尘风机、吸尘管与除尘器的进气管连通;除尘器外壳内的壳腔由分隔板分为上腔和下腔;下腔连通集料斗,集料斗设料斗出口;上腔经排气管与排气风机连通;分隔板上设若干通孔,每个通孔下方均设支撑框架和除尘滤袋,二者间设弹性支撑件;上腔内设脉冲反吹装置;料斗出口与输送绞龙入料口连通,其出料口经关风器与第一回料管的一端连接;第一回料管另一端与第二回料管的管体处连通;第二回料管一端与罗茨风机连接,另一端为回料输出口。本实用新型将造粒粉尘直接进行回收利用,可避免粉尘污染环境;既简化了步骤,又节约了能源。


